EasyManua.ls Logo

HANGCHA CBD20-AEC1 - Page 81

HANGCHA CBD20-AEC1
96 pages
Print Icon
To Next Page IconTo Next Page
To Next Page IconTo Next Page
To Previous Page IconTo Previous Page
To Previous Page IconTo Previous Page
Loading...
7373
7474
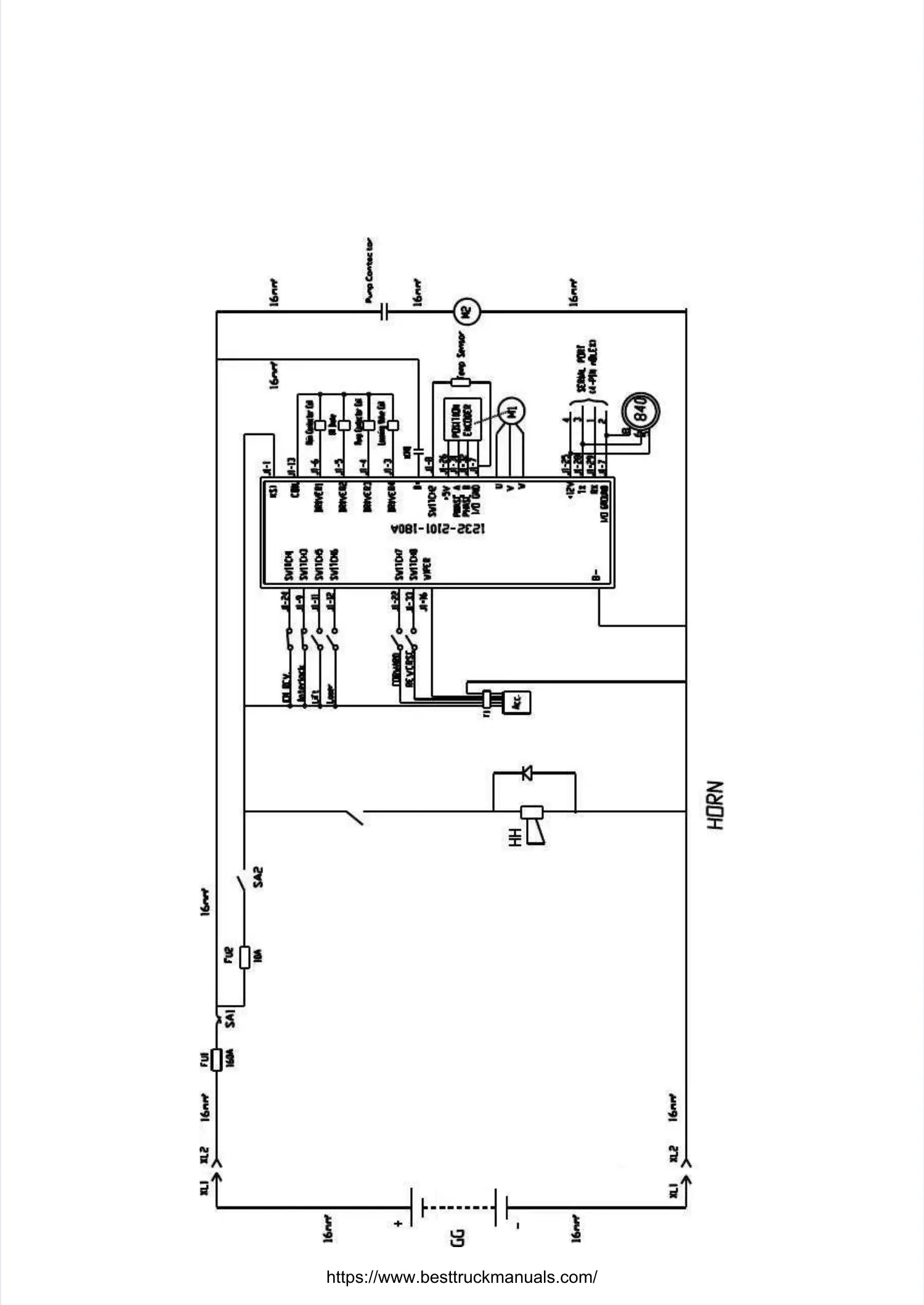
3.1 3.1 Electrical Electrical schematic schematic diagramdiagram
https://www.besttruckmanuals.com/

Table of Contents

Related product manuals