EasyManua.ls Logo

Hardy H6 - 3-1 Connection to Central Unit

Default Icon
46 pages
Print Icon
To Next Page IconTo Next Page
To Next Page IconTo Next Page
To Previous Page IconTo Previous Page
To Previous Page IconTo Previous Page
Loading...
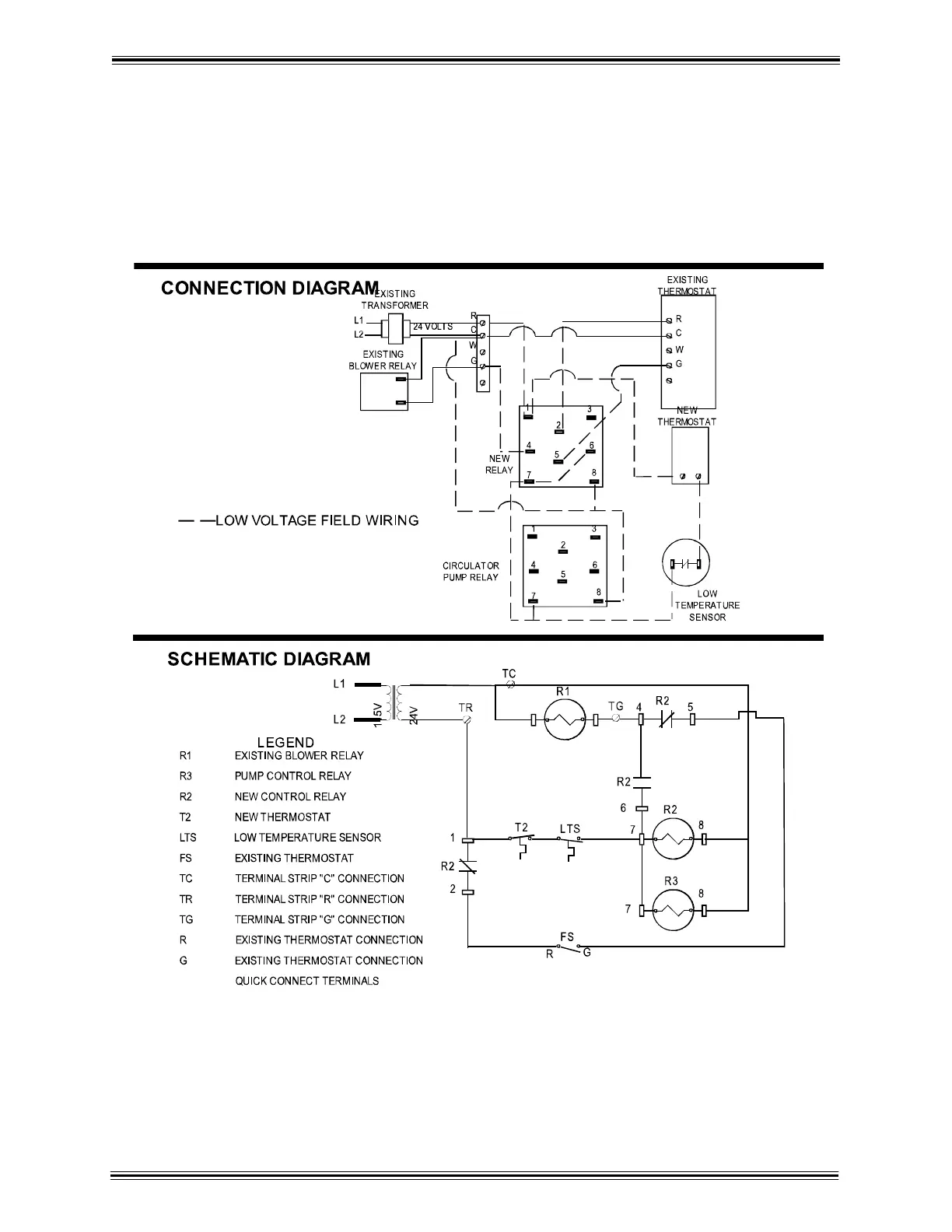
HARDY MANUFACTURING CO., INC (MODEL H3, H5, & H6) PAGE 16
Section III 3-1 Connection to Central Unit
with existing Blower Relay (continued)

Related product manuals