EasyManua.ls Logo

Hitachi PSC-6RAD - Electrical Wiring

Hitachi PSC-6RAD
774 pages
Print Icon
To Next Page IconTo Next Page
To Next Page IconTo Next Page
To Previous Page IconTo Previous Page
To Previous Page IconTo Previous Page
Loading...
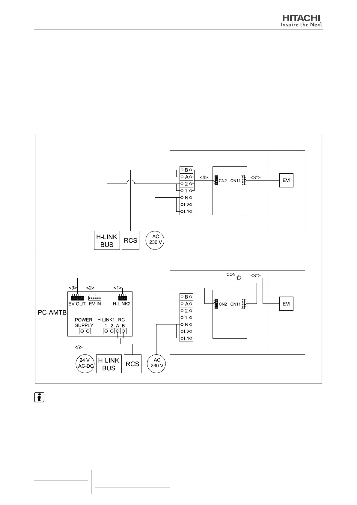
8.5.3.2 Electrical wiring
1
Make sure that indoor unit is switched off, and then, open the electrical box.
2
Disconnect the Remote Control (RCS) cable from the electrical box terminals of the indoor unit and connect it into the
PC-AMTB screw terminals “RC-A,B”.
3
Disconnect the H-LINK cable from the electrical box terminals of the indoor unit and connect it into the PC-AMTB
screw terminals “HLINK1-1,2”.
4
Remove wire <4> from IU electrical box (from terminal box and “CN2” connector).
5
Connect wire <1> from PC-AMTB ”HLINK 2” connector to IU PCB “CN2”.
6
Disconnect EVI wire <3*> from IU PCB “CN11” and switch it to connector wire <3>. The other ending of wire <3>
must be switched to PC-AMTB “EV OUT”.
7
Connect wire <2> between PC-AMTB “EV IN” and IU PCB “CN11”.
8
Connect power wires <5> to PC-AMTB screw terminals “POWER SUPPLY”.
INDOOR UNIT BEFORE PC-AMTB CONNECTION
INDOOR UNIT AFTER PC-AMTB CONNECTION
Indoor unit
PCB
Indoor unit
PCB
Indoor
unit
Indoor
unit
Indoor unit electrical box
Indoor unit electrical box
NOTE
PCB: Printed circuit board.
EVI: Indoor unit expansion valve.
Connectors in wires named after connectors in PC-AMTB and IU PCB.
8 Control support devices
PC-AMTB
TCGB0106 rev.0 - 12/2014
740

Table of Contents

Other manuals for Hitachi PSC-6RAD

Related product manuals