EasyManua.ls Logo

HP 212A - Page 41

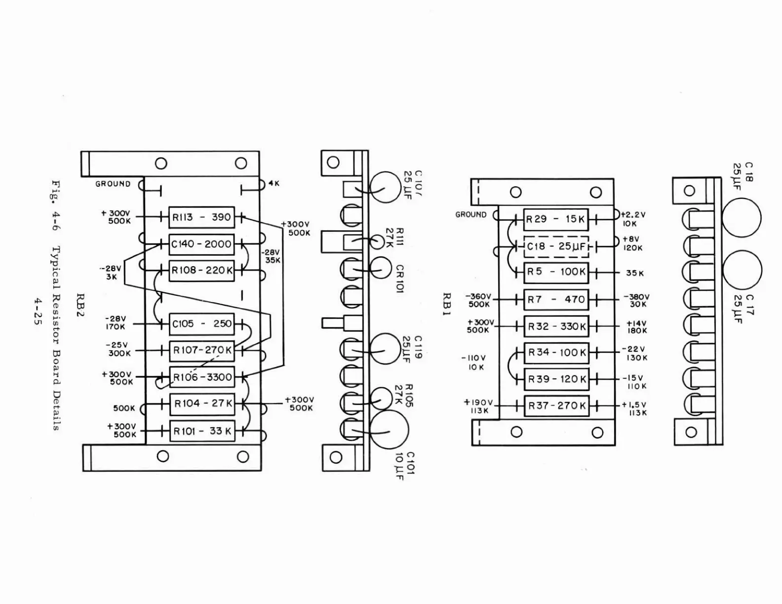
HP 212A
60 pages
Print Icon
To Next Page IconTo Next Page
To Next Page IconTo Next Page
To Previous Page IconTo Previous Page
To Previous Page IconTo Previous Page
Loading...
I
'
GROUND
4K
-3QOY
SOOK
+300V
500K
SOOK

Related product manuals