EasyManua.ls Logo

HP 8662A - Page 26

HP 8662A
106 pages
Print Icon
To Next Page IconTo Next Page
To Next Page IconTo Next Page
To Previous Page IconTo Previous Page
To Previous Page IconTo Previous Page
Loading...
8662A Option
HI
1
08662-92019
Page 13
of
20
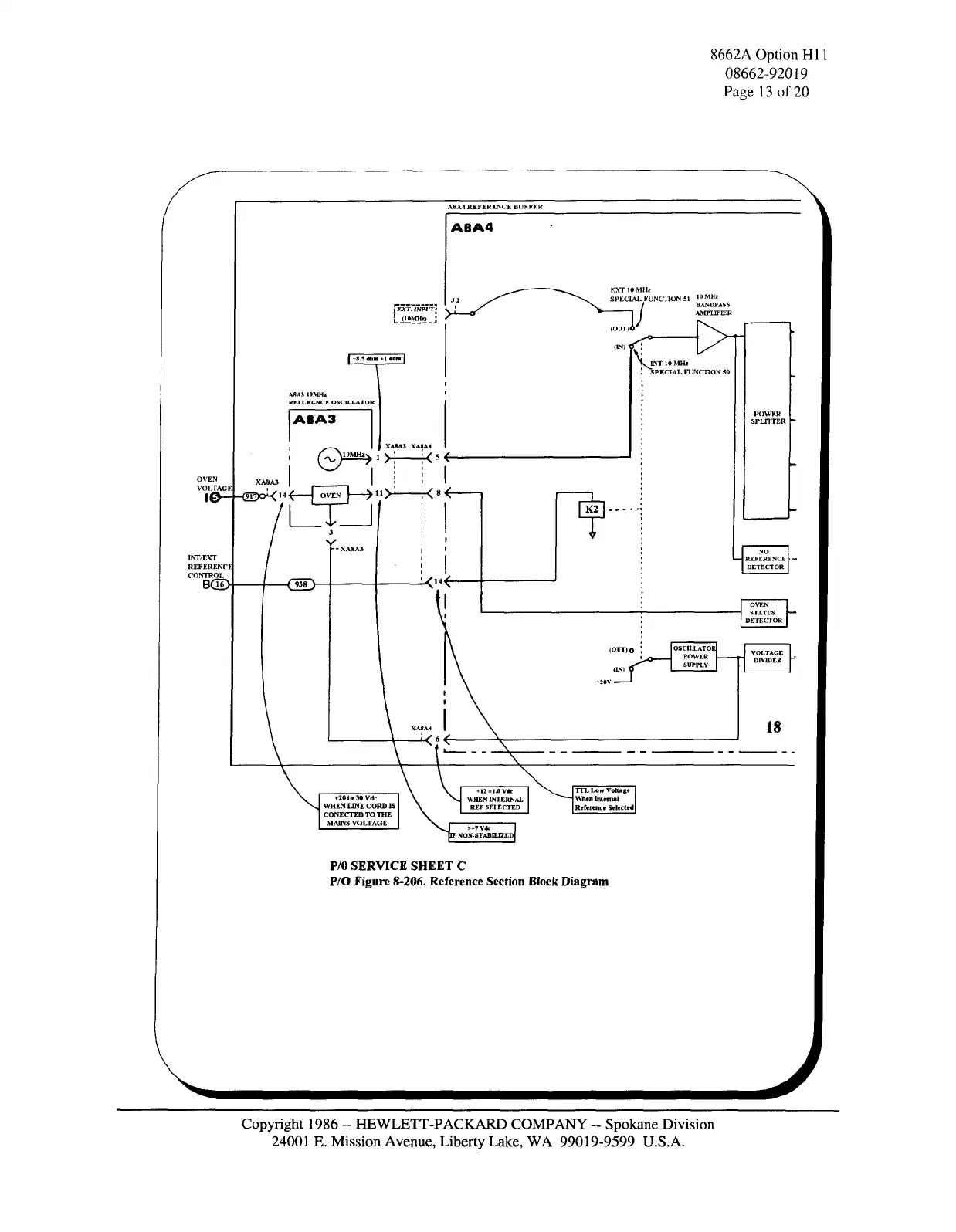
A8A4 REFERENCE BUFFER
ABA4
OVEN
VOLT
3LTAGE , ' | *—I
v
««\.
|0~-(EI!)o<
,4
r
OVEN
—7
11
/"
1NT/EXT
REFERENCI
CONTROL
BOD-
A8A3
XA8A3 XA^A*
-dD-
F.XTlOMHi:
SPECIAL FUNCTION 51
10
""*
BANDPASS
AMPLIFIER
(OOTlO^
^
INT 10 MHz
"SPECIAL FUNCTION 50
OSCILLATOR
POWER
SUPPLY
OVEN
STATUS
DETECTOR
18
+20 to 30 Vdc
WHEN LINE CORD IS
CONECTED TO THE
MAINS VOLTAGE
TEL Low VoKage
When Internal
Reference Selected
P/0 SERVICE SHEET
C
P/O Figure
8-206.
Reference Section Block Diagram
Copyright 1986
-
HEWLETT-PACKARD COMPANY
-
Spokane Division
24001
E.
Mission Avenue, Liberty Lake,
WA
99019-9599 U.S.A.

Related product manuals