EasyManua.ls Logo

INTORQ BFK-458-12E - Page 36

Default Icon
57 pages
Print Icon
To Next Page IconTo Next Page
To Next Page IconTo Next Page
To Previous Page IconTo Previous Page
To Previous Page IconTo Previous Page
Loading...
Electrical installation5
j | BA 14.0168 | 10/2013
36
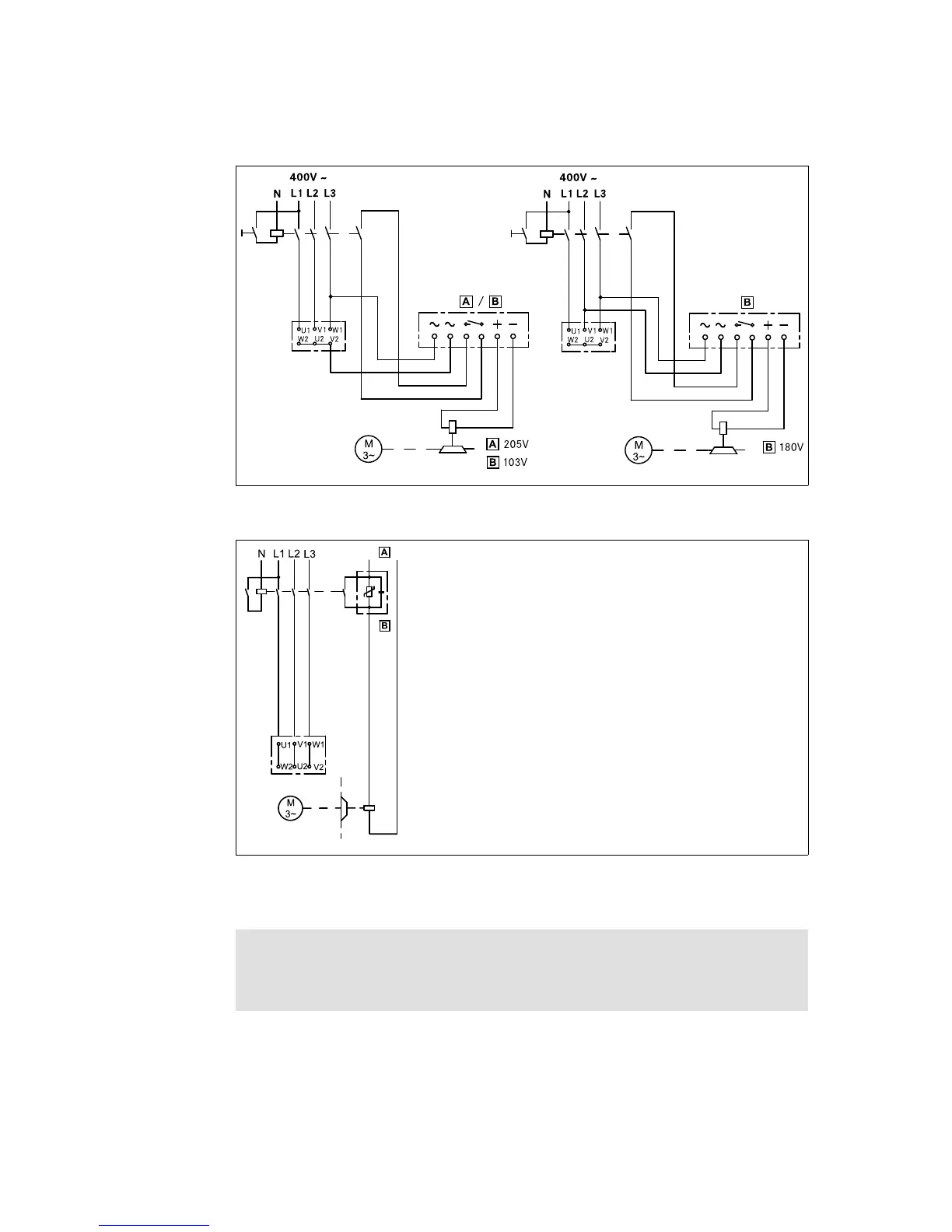
BFKXXX-002.iso
Bridge rectifier Half-wave rectifier
Fig. 15 Fast engagement
BFKXXX-006.iso
Connection diagram also valid for star connection
DC voltage (e.g. 24V) Spark suppressor
Fig. 16 Separated DC voltage (fast engagement)
Stop!
For switching on the DC side the brake must be operated with a spark
suppressor to avoid impermissible overvoltages.
Phone: 800.894.0412 - Fax: 888.723.4773 - Web: www.actechdrives.com - Email: info@actechdrives.com