EasyManua.ls Logo

iPower SUA6000ED - Circuit Diagram

iPower SUA6000ED
81 pages
Print Icon
To Next Page IconTo Next Page
To Next Page IconTo Next Page
To Previous Page IconTo Previous Page
To Previous Page IconTo Previous Page
Loading...
Page 33
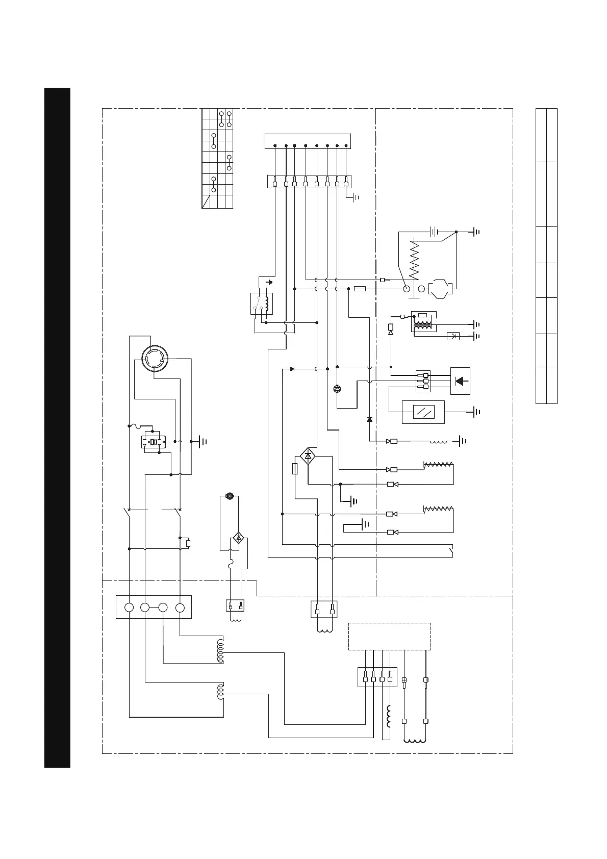
Circuit Diagram
Grounding system(AC): Neutral Bonded To Frame
CIRCUIT DIAGRAM
Model: SUA6000ED
B:BLACK
Br:BROWN
G:GREEN
Gy:GRAY
L:BLUE
O:ORANGE
R:RED
W:WHITE
Y:YELLOW
P:PINK
B/W:BLACK/WHITE
Y/G:YELLOW/GREEN
R/W:RED/WHITE
Grounding system(DC): System Floating
%U
/
$
/
/
:
%
%
+RXUPHWHU
$
67$57
21
2))
67%$7
(
,*
)6
*
12V
/3
3*
$
9
5
%U
/
<
/
<
<
%U
%U
)XVH$
)XVH$
/RZRLOLQGLFDWRU/('
$
(
,*
*
)6
67
%$7
3*
/3
22
5
%
:
%:
%U
$
*\*\
/RZRLO
VKXWGRZQ
PRGXOH
6WDUWHUPRWRU
)XHOFXW
VROHQRLG
6ROHQRLG/3*
6SDUN
SOXJ
OJQLWLRQ
FRLO
/RZRLO
VKXWGRZQ
VZLWFK
&KDUJLQJFRLO
5RWRU
([FLWDWLRQFRLO
6WDWRUFRLO
)XHOFXW
VROHQRLG
FRLO
9'&FRLO
5HFWLILHU
9'&$
5
%
'&VRFNHW
5HFWLILHU
5HOD\
$
(QJLQHVZLWFK
&21752/3$1(/
$/7(51$725
(1*,1(
%
%
%
%
:
:
:
:
*<
*<
%
%
)XHOVHOHFWRU
VZLWFK
:
:
<
5
%
<
%
%
2
22
2
:
*\
*\
*\
*\
*\
$
/5
$
5*)&,

Table of Contents

Related product manuals