EasyManua.ls Logo

iPower SUA6000ED - Schéma du Circuit

iPower SUA6000ED
81 pages
Print Icon
To Next Page IconTo Next Page
To Next Page IconTo Next Page
To Previous Page IconTo Previous Page
To Previous Page IconTo Previous Page
Loading...
Page 34
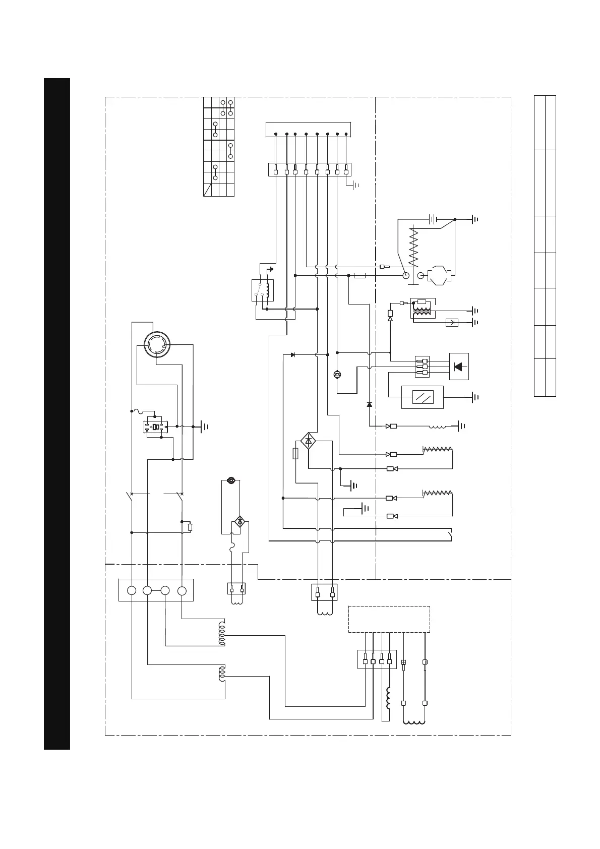
Schéma du Circuit
SCHÉMA DU CIRCUIT
Modèle: SUA6000ED
B:NOIR
Br:BROWN
G:VERT
Gy:GRIS
L:BLUE
O:ORANGE
R:ROUGE
W:BLANC
Y:JAUNE
P:ROSE
N/B:NOIR/BLANC
Y/G:JAUNE/VERT
R/W:ROUGE/BLANC
Système de mise à la terre (AC) : neutre lié au cadre Système de mise à la terre (DC) : système flottant
%U
/
$
/
/
:
%
%
&RPSWHXUGĆKHXUHV
$
67$57
21
2))
67%$7
(
,*
)6
*
12V
/3
3*
$
9
5
%U
/
<
/
<
<
%U
%U
)XVH$
)XVLEOH
$
,QGLFDWHXUGĆKXLOHEDVVH/('
$
(
,*
*
)6
67
%$7
3*
/3
22
5
%
:
%:
%U
$
*\*\
0RGXOH
GÿDUUmW
iIDLEOH
QLYHDX
GÿKXLOH
'lPDUUHXU
6ROlQRЕGH
FRXSlHQ
FDUEXUDQW
6ROlQRЕGH
*3/
%RXJLH
ERELQH
GH
OJQLWLRQ
,QWHUUXSWHXU
GÿDUUmW
iIDLEOH
KXLOH
%RELQH
GH
FKDUJH
5RWRU
%RELQHGĆH[FLWDWLRQ
%RELQHGH
VWDWRU
%RELQHVROlQRЕGH
FRXSlHHQFDUEXUDQW
%RELQH9'&
5HGUHVVHXU
9'&$
5
%
3ULVH&&
5HGUHVVHXU
5HODLV
$
&RPPXWDWHXUGHPRWHXU
3$11($8'(&21),*85$7,21
$/7(51$7(85
027(85
%
%
%
%
:
:
:
:
*<
*<
%
%
6lOHFWHXU
GHFDUEXUDQW
:
:
<
5
%
<
%
%
2
22
2
:
*\
*\
*\
*\
*\
$
/5
$
5*)&,

Table of Contents

Related product manuals