EasyManua.ls Logo

Jandy LG125 - Page 35

Jandy LG125
40 pages
Print Icon
To Next Page IconTo Next Page
To Next Page IconTo Next Page
To Previous Page IconTo Previous Page
To Previous Page IconTo Previous Page
Loading...
Model LG Pool and Spa Heater
Page 33
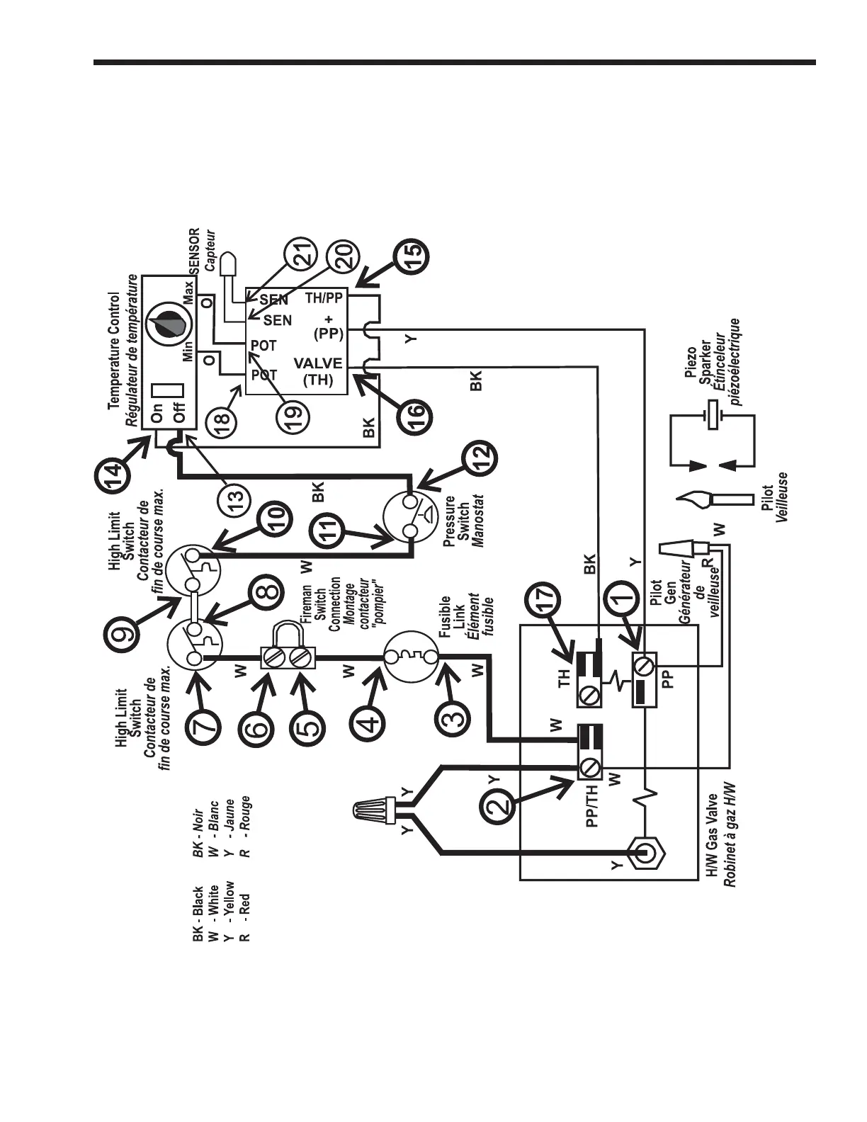
Figure 24. Test Point Identification Diagram

Table of Contents

Related product manuals