EasyManua.ls Logo

Jet BD-8VS - 16 Wiring Diagrams

Jet BD-8VS
38 pages
Print Icon
To Next Page IconTo Next Page
To Next Page IconTo Next Page
To Previous Page IconTo Previous Page
To Previous Page IconTo Previous Page
Loading...
36
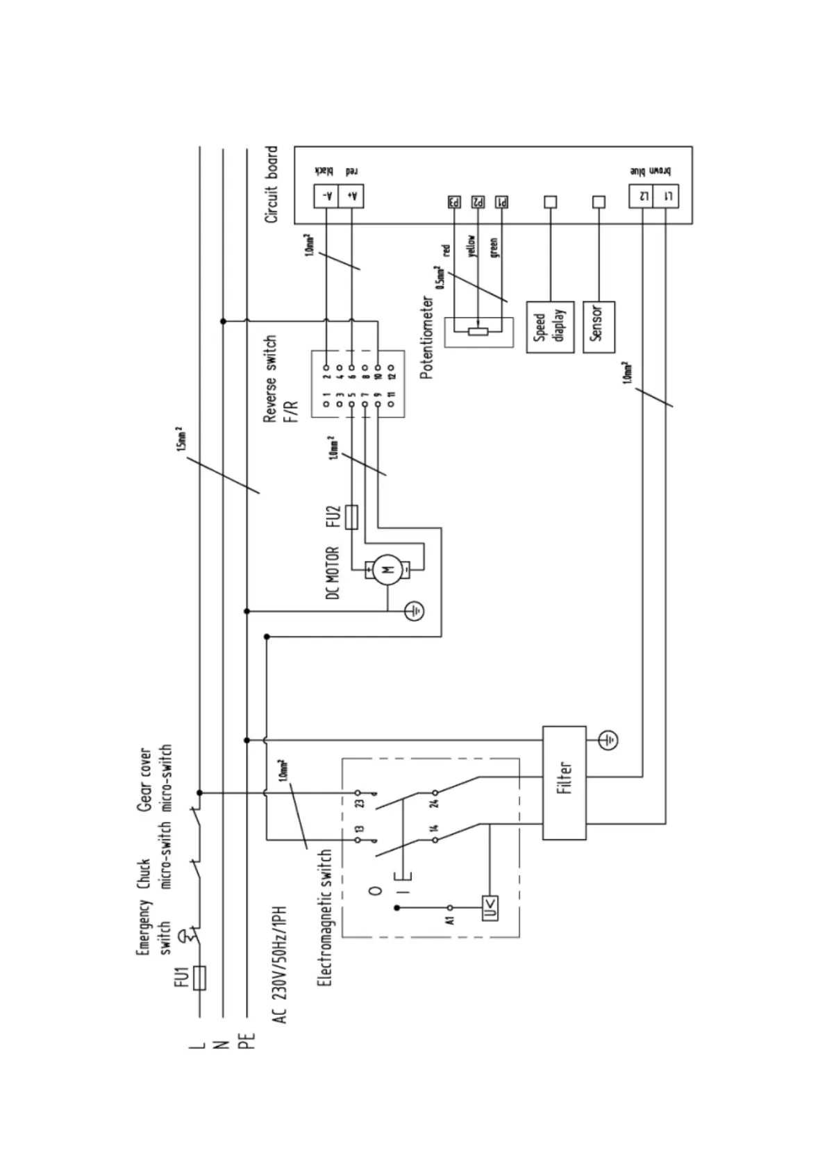
16.0 Wiring Diagrams
BD-8VS ……………….1~230V, PE, 50Hz

Related product manuals