EasyManua.ls Logo

Kubota D1005-E - Page 81

Kubota D1005-E
90 pages
Print Icon
To Next Page IconTo Next Page
To Next Page IconTo Next Page
To Previous Page IconTo Previous Page
To Previous Page IconTo Previous Page
Loading...
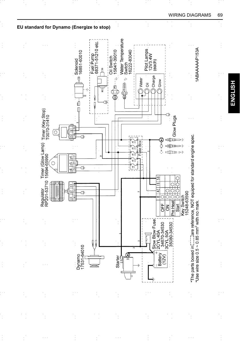
69WIRING DIAGRAMS
ENGLISH
EU standard for Dynamo (Energize to stop)

Related product manuals