EasyManua.ls Logo

Kubota D1005-E - Page 83

Kubota D1005-E
90 pages
Print Icon
To Next Page IconTo Next Page
To Next Page IconTo Next Page
To Previous Page IconTo Previous Page
To Previous Page IconTo Previous Page
Loading...
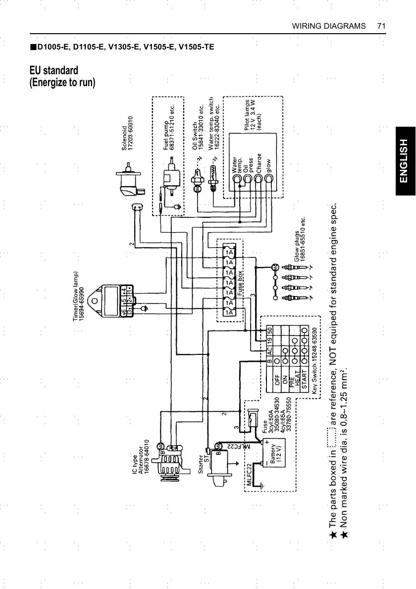
71WIRING DIAGRAMS
ENGLISH
BD1005-E, D1105-E, V1305-E, V1505-E, V1505-TE
EU standard
(Energize to run)

Related product manuals