EasyManua.ls Logo

Labconco FreeZone 12 - Wiring Diagram (230 V)

Default Icon
77 pages
Print Icon
To Next Page IconTo Next Page
To Next Page IconTo Next Page
To Previous Page IconTo Previous Page
To Previous Page IconTo Previous Page
Loading...
58
Product Service: Domestic 1-800-522-7658, International 816-333-8811
A
ppendix C: Freeze Dryer Specification
s
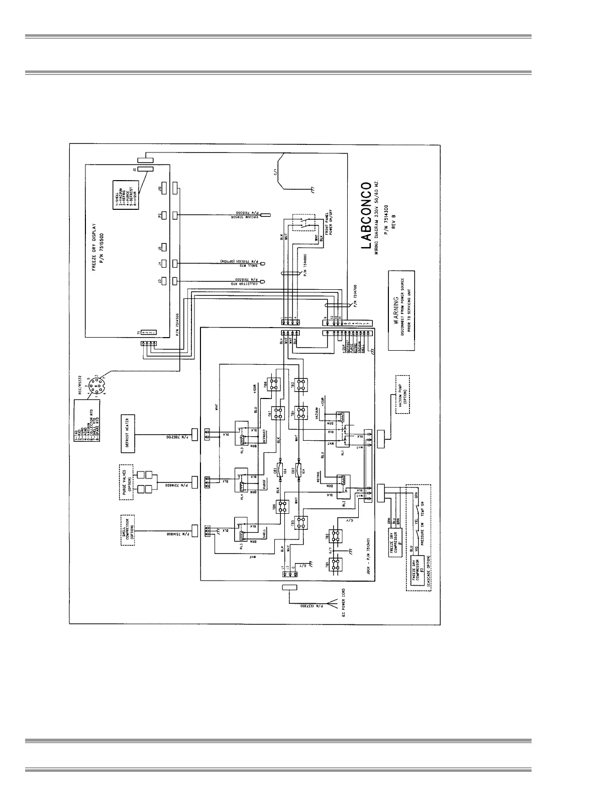
Wiring Diagram (230V, 50 or 60 Hz Models)

Table of Contents

Related product manuals