EasyManua.ls Logo

Lauda Integral T 2200 - Page 74

Default Icon
108 pages
Print Icon
To Next Page IconTo Next Page
To Next Page IconTo Next Page
To Previous Page IconTo Previous Page
To Previous Page IconTo Previous Page
Loading...
Integral T process thermostats
74 Starting up YAWE 0026 / 21/01/2019
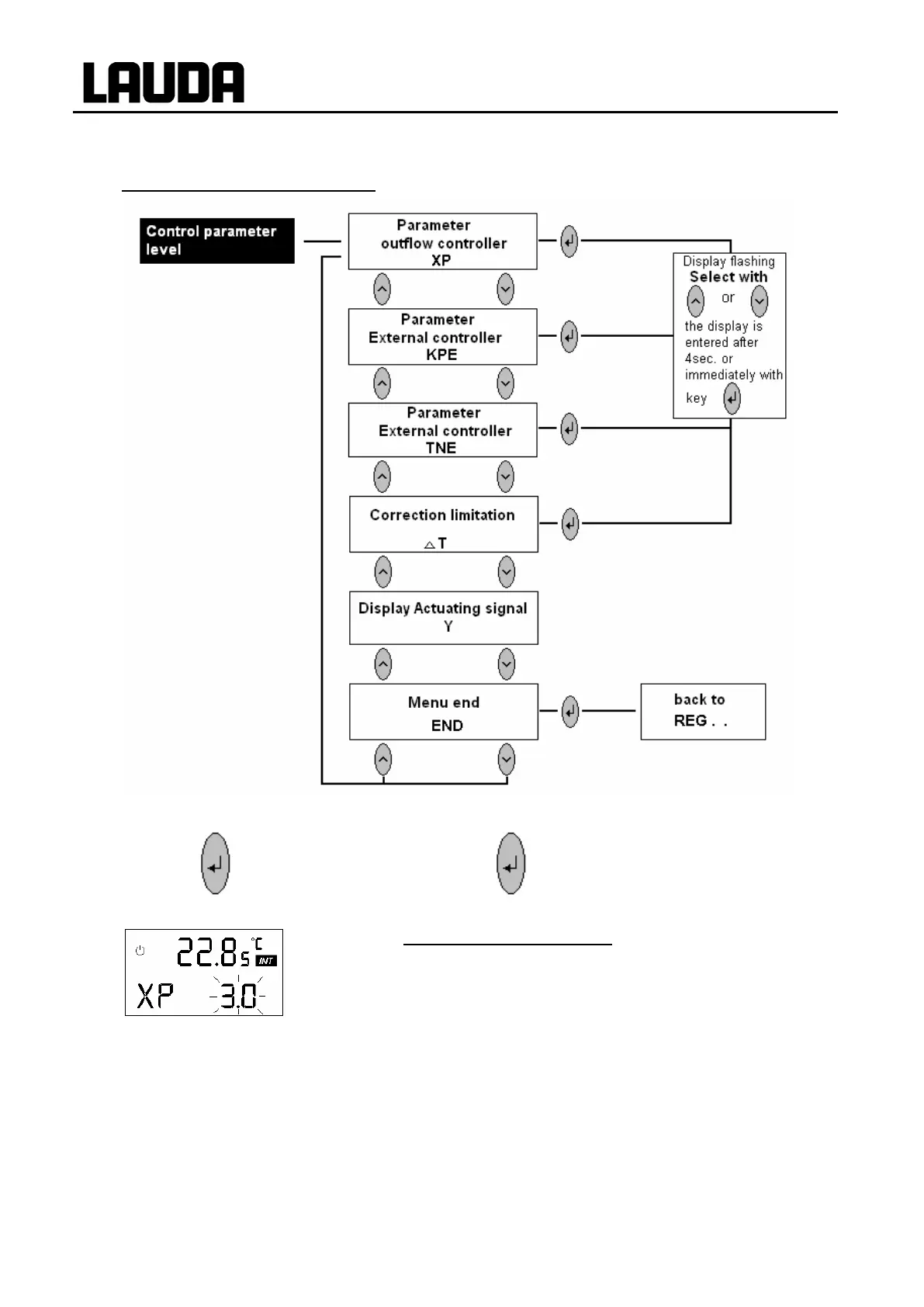
With external control switched on:
Pressing scrolls from REG . . to the input for the
control parameters.
With internal control (CON I)
With internal control (CON I) select here the
proportional band Xp for the outflow controller. Input
range 0.1 10 °C. Useful values are 2 7 °C,
depending on external circuit and heat transfer liquid. If
the value is too small (e.g. 2 °C) this may result in
control oscillations.
If the value is too large (e.g. 8 °C) the compensation of
disturbances may be worse and more sluggish.

Table of Contents

Related product manuals