EasyManua.ls Logo

Lennox XP14-018-230-06

Lennox XP14-018-230-06
50 pages
To Next Page IconTo Next Page
To Next Page IconTo Next Page
To Previous Page IconTo Previous Page
To Previous Page IconTo Previous Page
Loading...
Page 46
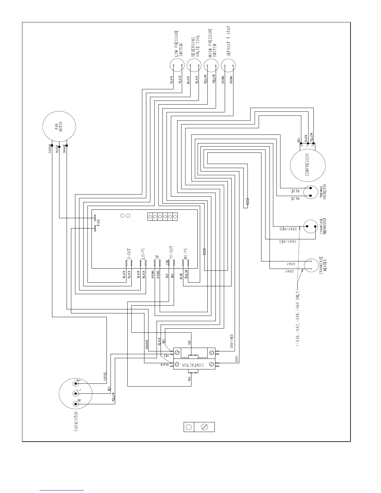
Figure 25. Typical Factory Wiring (Interlink Compressor) (XP14-XXX-230-08 and later)

Related product manuals