EasyManua.ls Logo

LG Multi V - Refrigerant Auto Charging

LG Multi V
104 pages
To Next Page IconTo Next Page
To Next Page IconTo Next Page
To Previous Page IconTo Previous Page
To Previous Page IconTo Previous Page
Loading...
- 29 -
Copyright ©2008 LG Electronics. Inc. All right reserved.
Only for training and service purposes
LGE Internal Use Only
Function
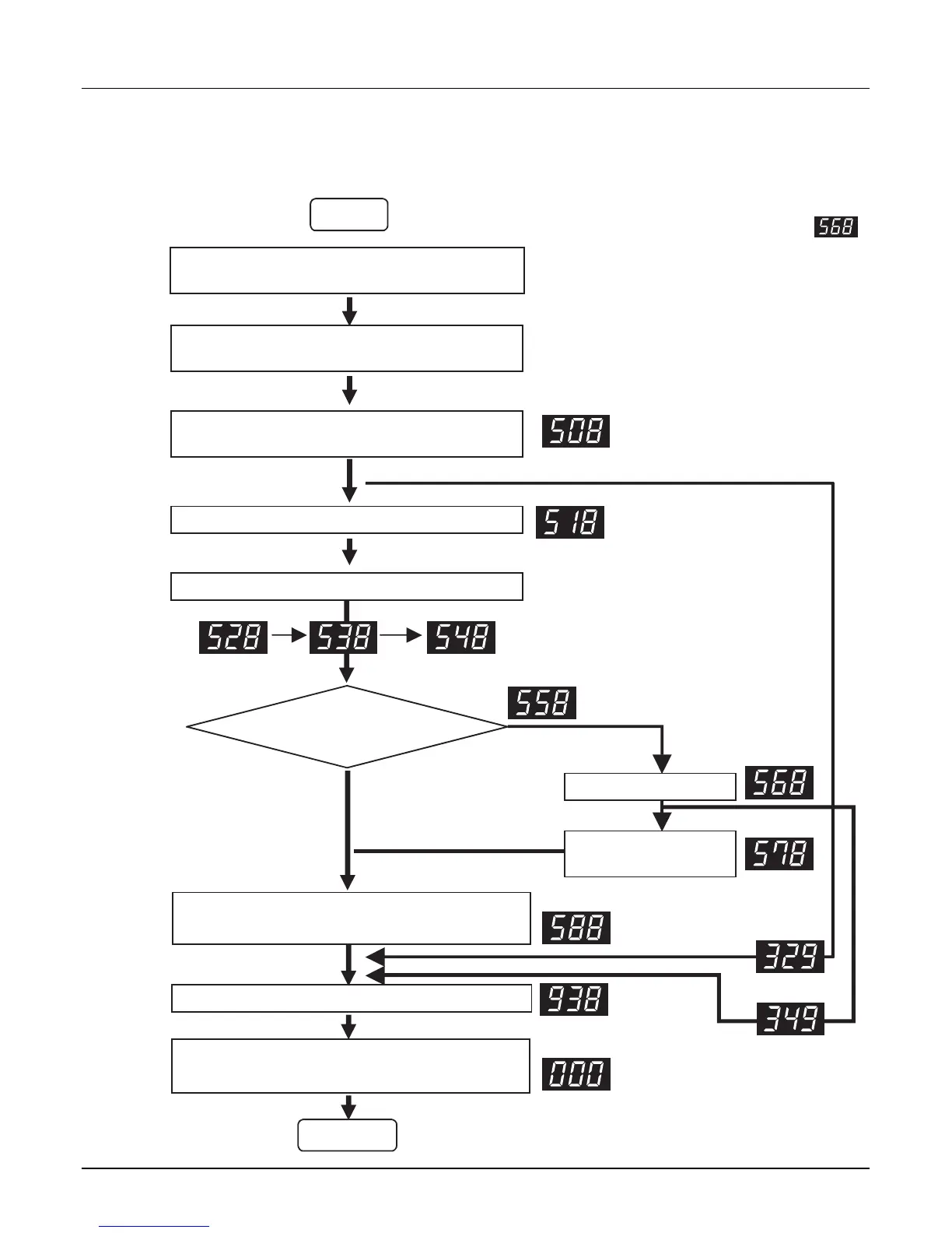
4.3 Refrigerant Auto Charging
This function charges appropriate amount of refrigerant automatically through cycle operation.
It can be used when refrigerant amount isn't certain because of SVC and leakage.
Wait for 3 min. after power reset
Start
Main PCB
SW01S
Set the Dip S/W.
Refrigerant Auto Changing : 1,2,7 ON
Main PCB
SW01B
SW02B
Press the black button on main PCB.
Is it necessary to
charge refrigerant?
Press the black button for 2 sec. after turning off
all of dip S/W.
Yes
No
Press the black button on main PCB.
( Press until 508 is displayed )
Main PCB
SW01V
IDU runs with cooling mode In designated order.
Main PCB
SW01V
Press the black button
IDU and ODU are turned off when Auto Charging
is completed. Close the valve.
Press the black button
Note 1)
Refrigerant auto
charging process
Main PCB
SW01V
Completed.
Note 2)
Note 3)
Note
1.
After installing the refrigerant charging device
as shown below in figure, open the valve.
2.
In case air temperature is out of guaranteed temperature,
it may end without performing auto charging.
3. Refrigerant auto charging may over without using capillary
assembly by sudden inflow of liquid state refrigerant.
4.
Refrigerant Charging Time may change according to the
charging amount. (Refrigerant Charging Time : about 1.5 min./lb)

Other manuals for LG Multi V

Related product manuals