EasyManua.ls Logo

Linde H 70 D - Page 68

Linde H 70 D
282 pages
Print Icon
To Next Page IconTo Next Page
To Next Page IconTo Next Page
To Previous Page IconTo Previous Page
To Previous Page IconTo Previous Page
Loading...
Abschnitt 4.2
Seite 10
Service Training
05.00
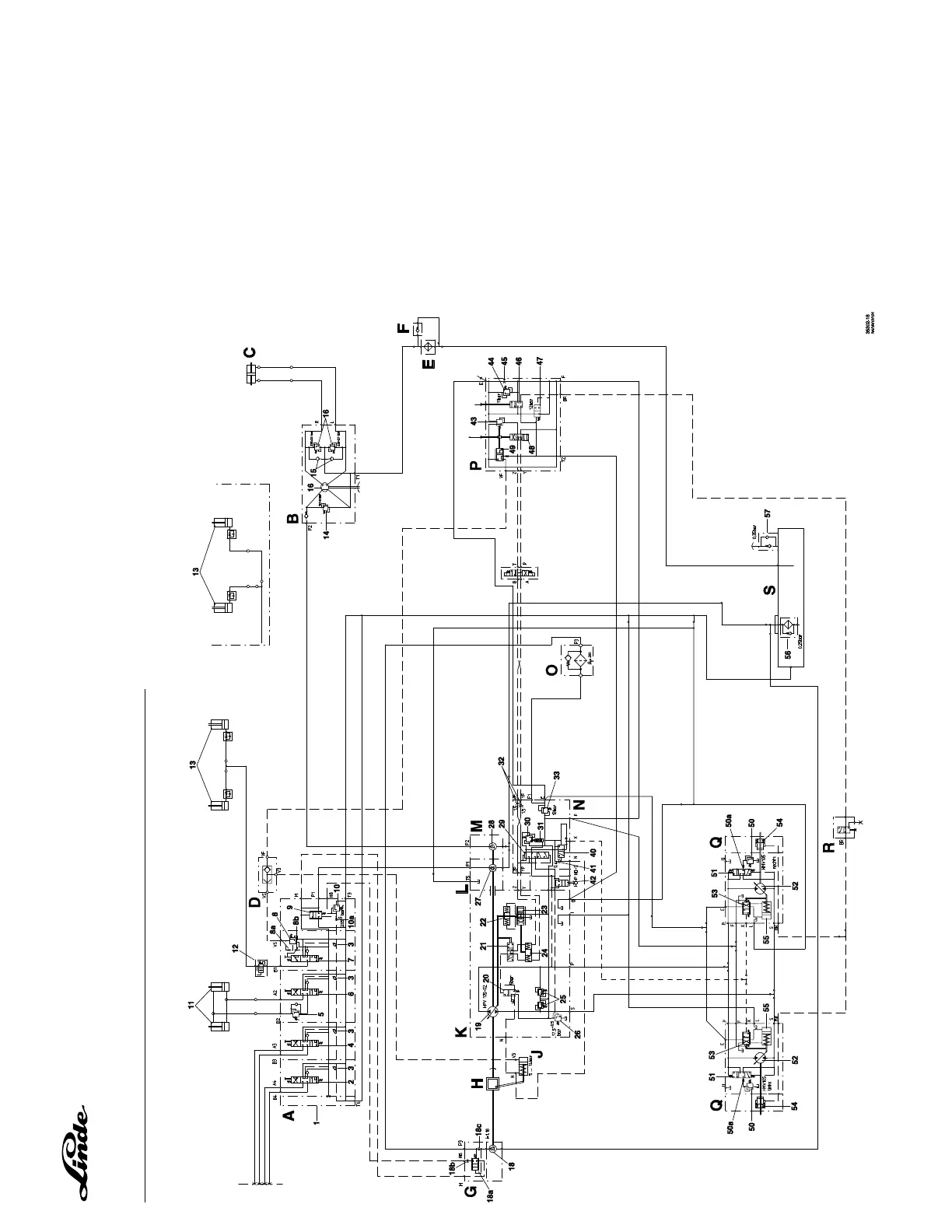
HYDRAULIKSCHALTPLAN H 50/60/70/80 D-02, BAUREIHE 353

Table of Contents

Related product manuals