EasyManua.ls Logo

Marantz SR5013 - Page 102

Marantz SR5013
175 pages
Print Icon
To Next Page IconTo Next Page
To Next Page IconTo Next Page
To Previous Page IconTo Previous Page
To Previous Page IconTo Previous Page
Loading...
YES
YES
YES
YES
Check the I2C communication line. (HDMI Rx)
Check item(3-3.4.). Check the I2C communication line :
Check the CPU.
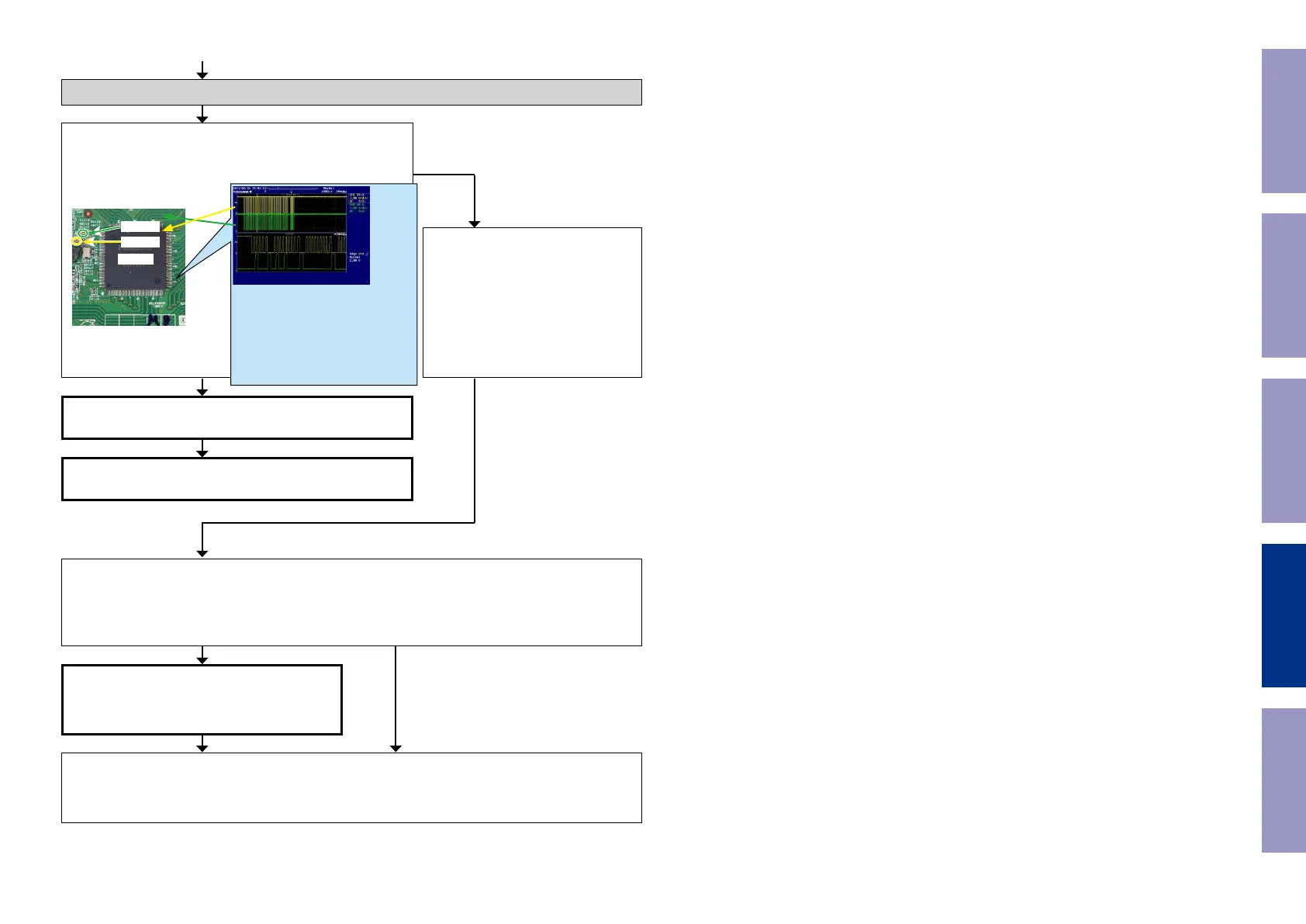
Is the "I2C" waveform of the TP near the HDMI Rx [U1000]
correct (like the one shown in the diagram) when the power is
turned on?
U1003
HSDA
HSCL
HDMI Rx2 [U1003] is faulty.
Replace with a new device.
HDMI Rx [U1003] is faulty.
Replace with a new device.
Recheck from check item (3.1.).
If it does not work, replace the PCB.
Check item(3-3.5.). Check the I2C com-
munication line :
Check HDMI Rx [U1003] patterns as
well as soldering.
If there is no problem, go to the next
step.
Check the HDMI Rx2.
Remove the damping resistor [R1169/R1170] of [U1003].
Is the "I2C" waveform correct?
Recheck from check item (3.1.).
If it does not work, replace the PCB.
NO
YES NO
*The diagram shows an example.
(Signal patterns vary depending on the tim-
ing.)
Points for checking waveforms
- Crest value (3.3V normally)
- Signal change
- SCL frequency (400kHz normally)
Voltage scale : 1.0V/div
Time scale : 10us/div
Before Servicing
This Unit
Electrical Mechanical Repair Information Updating
102