EasyManua.ls Logo

Mastervolt CHARGEMASTER 12/50-3

Mastervolt CHARGEMASTER 12/50-3
28 pages
To Next Page IconTo Next Page
To Next Page IconTo Next Page
To Previous Page IconTo Previous Page
To Previous Page IconTo Previous Page
Loading...
INSTALLATION
EN / Chargemaster1 12/35-3, 12/50-3, 24/20-3 & 24/30-3 / August 2009 13
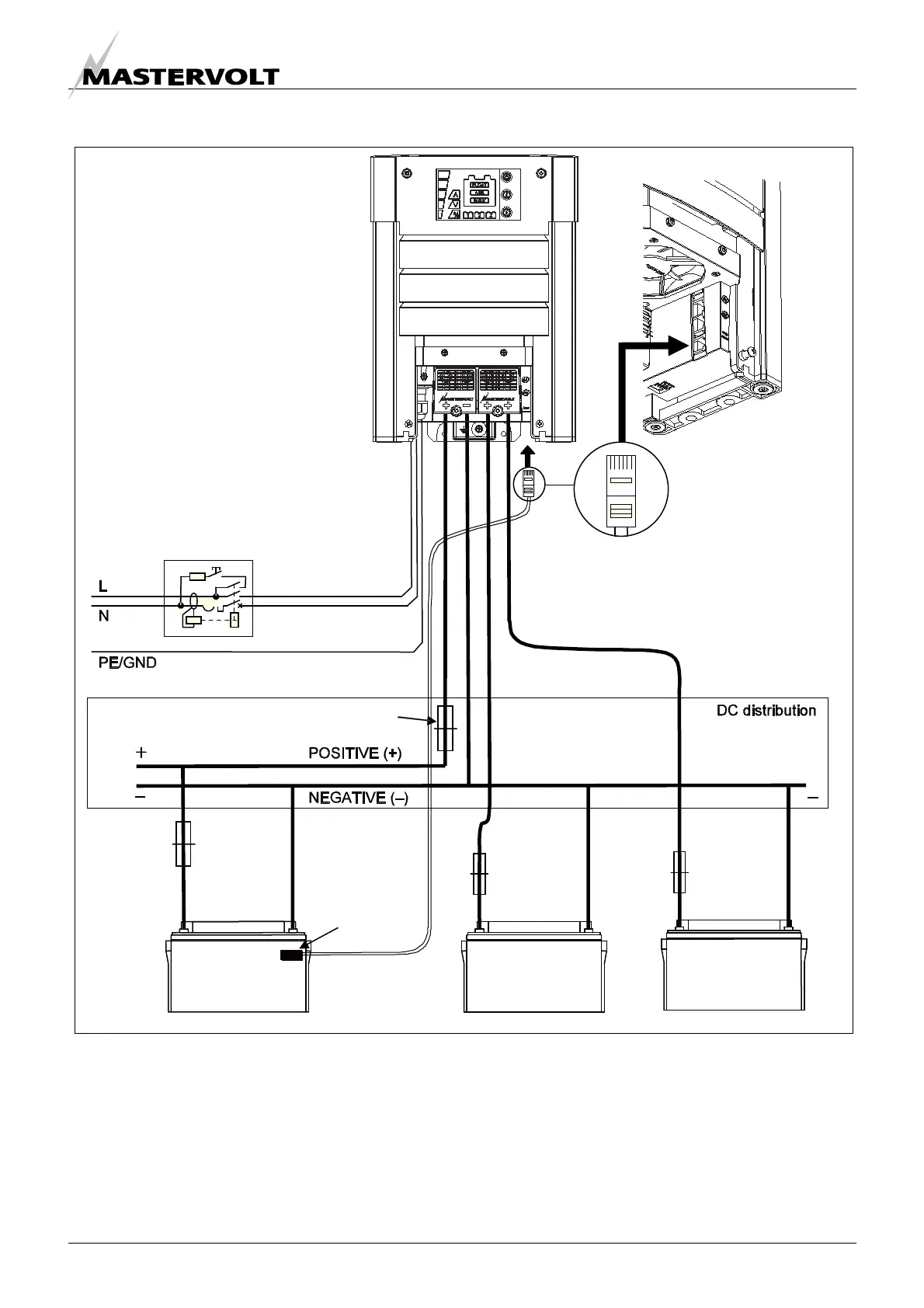
4.6.1 Connection example
This schematic is to illustrate the general placement of the Chargemaster in a circuit. It is not meant to
provide detailed wiring instructions for any particular electrical installation.
Figure 6: installation drawing of the Chargemaster
AC Input
RCD
Temperature
sensor
BATTERY
BANK 1
BATTERY
BANK 2
BATTERY
BANK 3
DC fuse
Battery
fuse
Battery
fuse
Battery
fuse

Table of Contents

Other manuals for Mastervolt CHARGEMASTER 12/50-3

Related product manuals