EasyManua.ls Logo

Mastervolt COMBIMASTER 24V/3000VA-60A - Device Protection Features

Mastervolt COMBIMASTER 24V/3000VA-60A
28 pages
Print Icon
To Next Page IconTo Next Page
To Next Page IconTo Next Page
To Previous Page IconTo Previous Page
To Previous Page IconTo Previous Page
Loading...
7
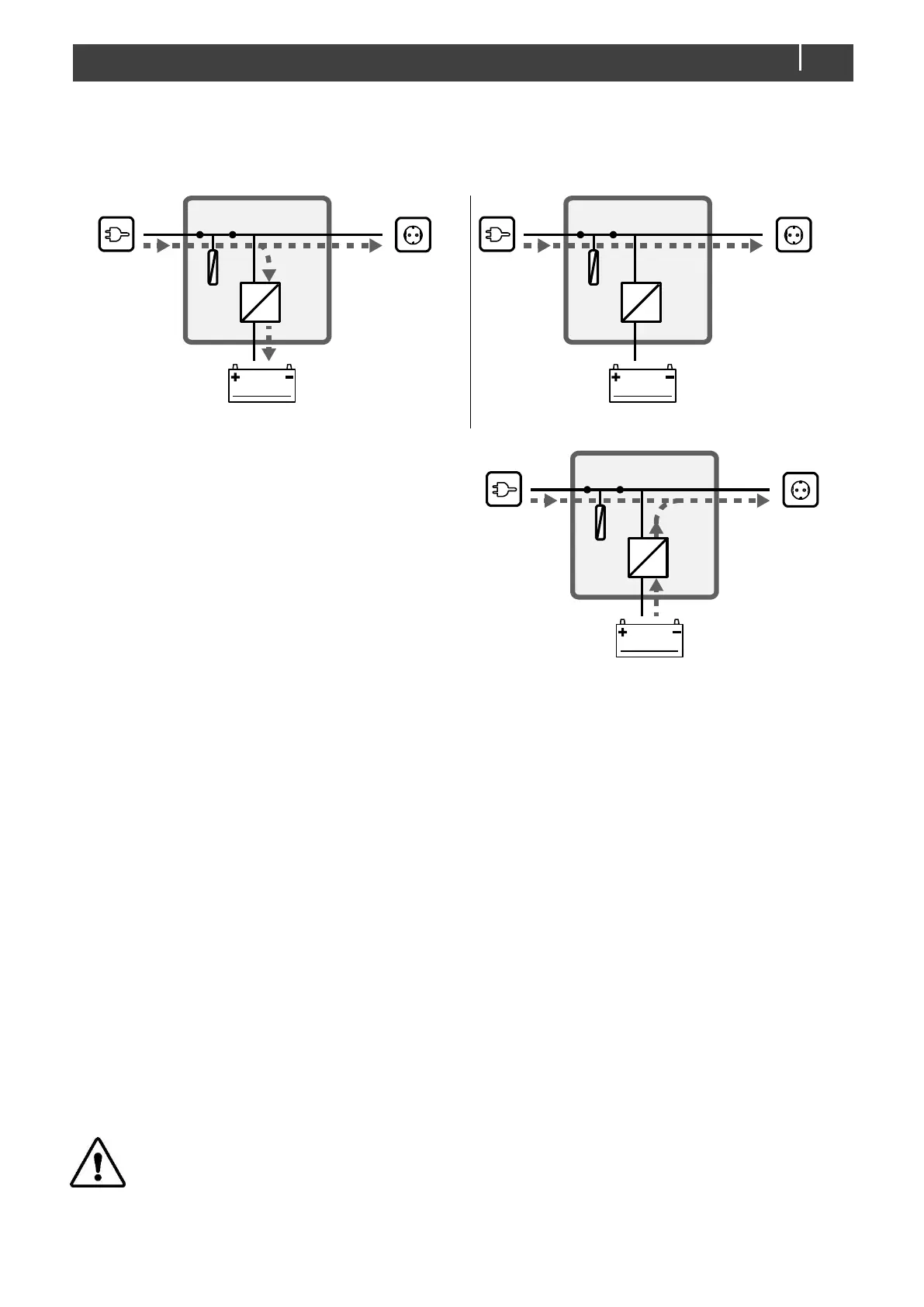
Power sharing mode: The CombiMaster automatically reduces its battery charger output when the load connected to AC
OUT increases while the available power at AC IN is limited. This avoids the external AC circuit breaker from tripping. The
power sharing level, i.e. AC IN Limit setting (adjustable from a display), should be set to match the value of the external
circuit breaker.
Load on AC OUT < AC IN Limit
Load on AC OUT ≥ AC IN Limit
AC input support mode: If the demand for AC power still
increases, the external AC circuit breaker may still trip if
nothing is done. This problem can be solved by the AC IN
support mode. If the total demand for energy exceeds the
maximum external power supply, energy can be added to
AC OUT by means of the inverter. This means that the
inverter adds energy from the batteries, in parallel with the
external power source.
Note: Different countries have different regulations regarding AC sources operating in parallel with the AC grid. This may
mean that in some situations AC IN support mode is not allowed! Familiarize yourself with local regulations on this
issue. AC power from the inverter will never be fed back into the AC grid.
See chapter 5 on page 16 for the required settings.
3.3 Remote control
The CombiMaster can be monitored from a remote panel like the SmartRemote or a Touch 5 (in a CZone network). Some
settings can only be adjusted from a laptop/notebook or PC connected to the CombiMaster via a USB Interface.
3.4 Protection
Overload or short circuit: while in the inverter mode, the CombiMaster will shut down after 5 seconds of 200% overload
or after 10 seconds 150%.
Transfer switch overload: the transfer switch of the CombiMaster is protected against overload and short circuit. When
the current through the transfer switch of the CombiMaster is too high, the thermal fuse (item 8 on page 6) will disconnect
the AC input.
High temperature: if the ambient temperature of the CombiMaster exceeds 40°C, it will reduce power. If it exceeds 60°C,
it will shut down, trigger the status LEDs and optionally a remote alarm.
High temperature is most likely caused by heavy loads operating for a longer period, high ambient temperature or
disrupted air flow (dust or too little space).
As soon as the temperature drops below the factory default threshold, the inverter is powered up automatically or the
charger resumes its charge current.
Battery low/high: the CombiMaster can warn for low or high battery voltages by triggering status LEDs and
CZone/MasterBus alarms.
CAUTION!
The CombiMaster is not protected against reversed polarity of the DC input or serious over voltage (>280VAC) on
the AC in- and output.
See section 6.2 on page 20 for an overview of the status LED. See chapter 5 on page 16 for the required settings.
AC
DC
AC IN
6A 4A
AC OUT
BATTERIES
2A
AC
DC
AC IN
6A 6A
AC OUT
BATTERIES
0A
AC
DC
AC IN AC OUT
BATTERIES
6A 9A
3A

Related product manuals