EasyManua.ls Logo

Maxum 4600 SCB - Wiring Schematics for Engine Systems

Default Icon
48 pages
Print Icon
To Next Page IconTo Next Page
To Next Page IconTo Next Page
To Previous Page IconTo Previous Page
To Previous Page IconTo Previous Page
Loading...
4600 SCB Owners Manual Supplement
35
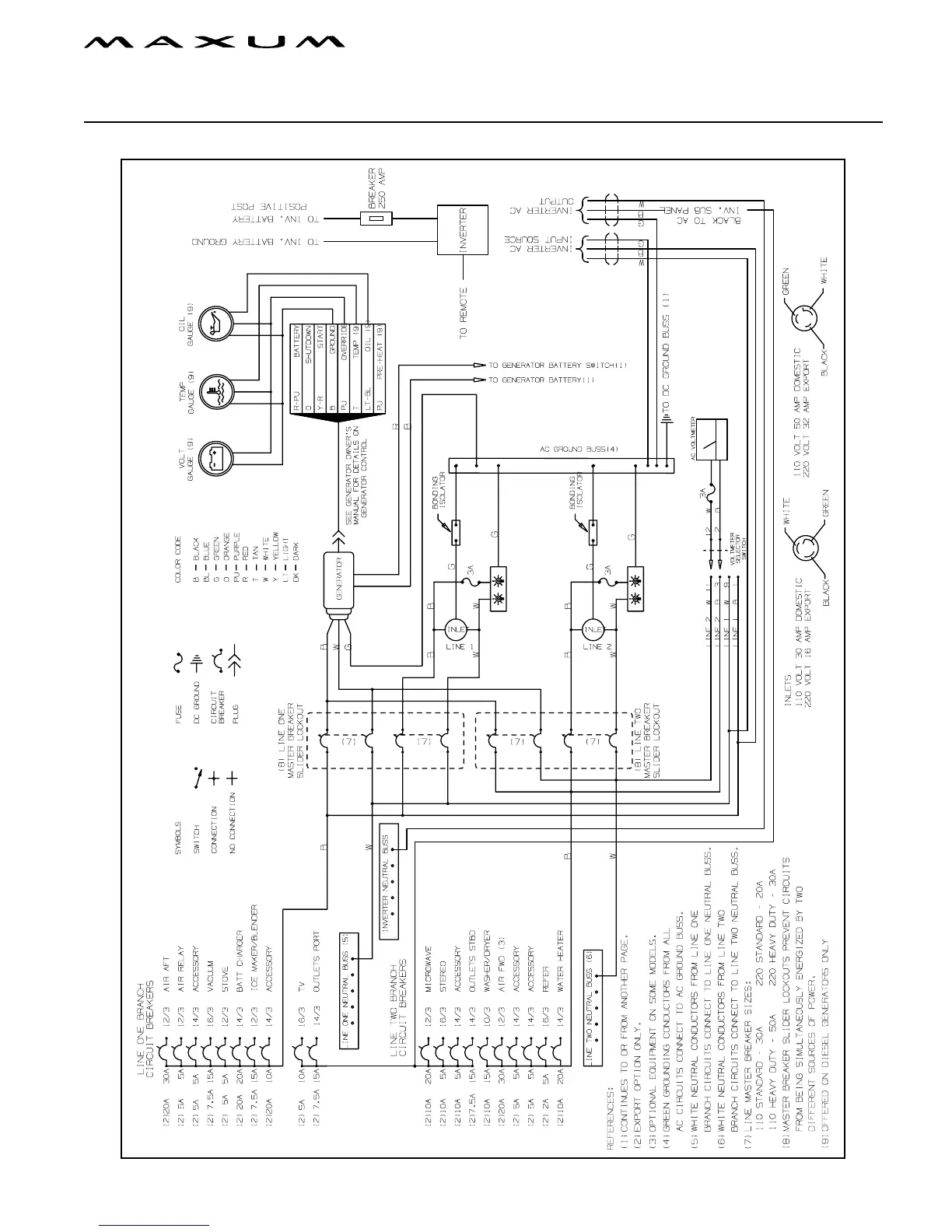
Chapter 4: Wiring Schematics
AC Electrical System

Table of Contents

Related product manuals