EasyManua.ls Logo

Maxum 4600 SCB - Diesel Engine Electrical System

Default Icon
48 pages
Print Icon
To Next Page IconTo Next Page
To Next Page IconTo Next Page
To Previous Page IconTo Previous Page
To Previous Page IconTo Previous Page
Loading...
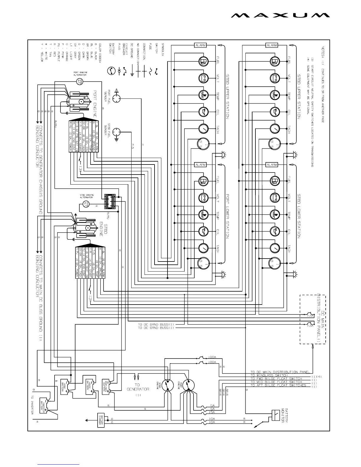
38 Chapter 4: Wiring Schematics
4600 SCB Owners Manual Supplement
Diesel Engine Electrical System

Table of Contents

Related product manuals