EasyManua.ls Logo

Mazda 3 2007 - Page 39

Mazda 3 2007
75 pages
Print Icon
To Next Page IconTo Next Page
To Next Page IconTo Next Page
To Previous Page IconTo Previous Page
To Previous Page IconTo Previous Page
Loading...
GLASS/WINDOWS/MIRRORS
09-12–2
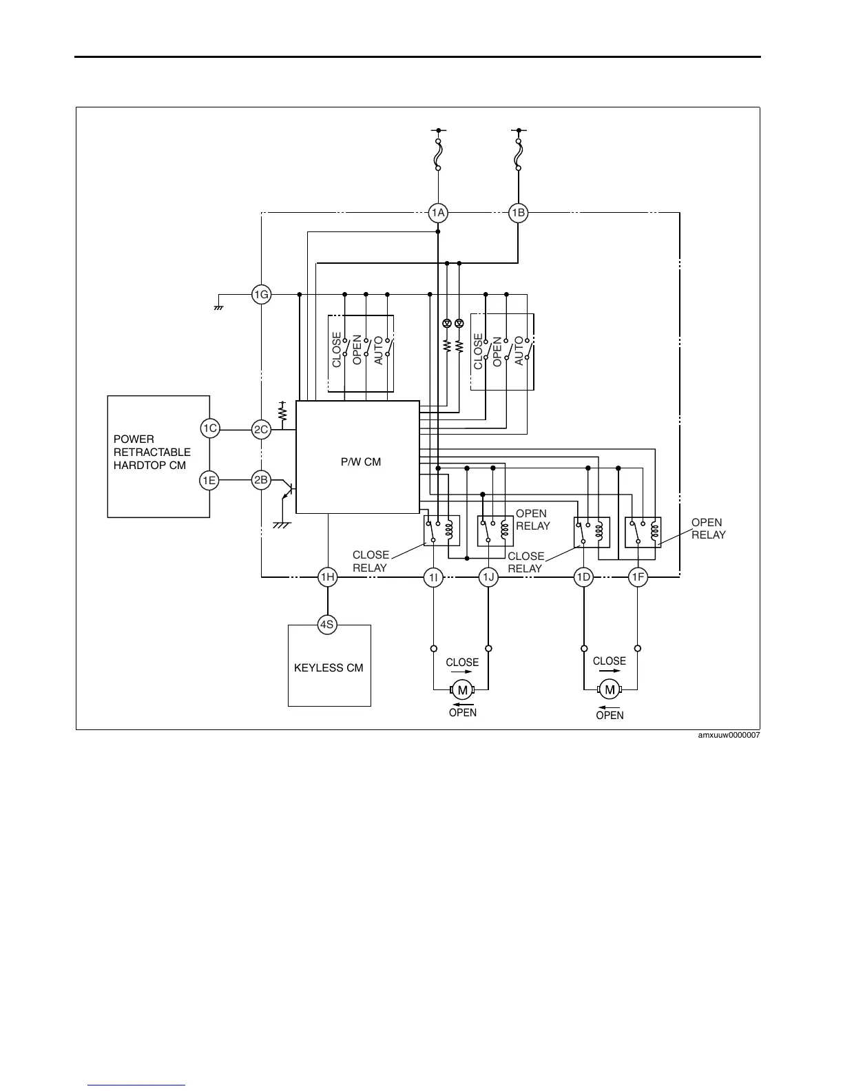
POWER WINDOW SYSTEM WIRING DIAGRAM
id091200100300
With exterior open function
1B
1D
1J
2C
1G
1F
1I
2B
1H
1A
1C
1E
4S
P/W CM
CLOSE
OPEN
AUTO
CLOSE
OPEN
AUTO
CLOSE
RELAY
OPEN
RELAY
CLOSE
RELAY
OPEN
RELAY
CLOSE
OPEN
CLOSE
OPEN
IG1
B+
POWER
RETRACTABLE
HARDTOP CM
KEYLESS CM
amxuuw0000007
3404-1U-05F(09-12).fm 2 ペー   

Table of Contents

Related product manuals