EasyManua.ls Logo

Mazda 3 2007 - Page 40

Mazda 3 2007
75 pages
Print Icon
To Next Page IconTo Next Page
To Next Page IconTo Next Page
To Previous Page IconTo Previous Page
To Previous Page IconTo Previous Page
Loading...
GLASS/WINDOWS/MIRRORS
09-12–3
Mazda MX-5
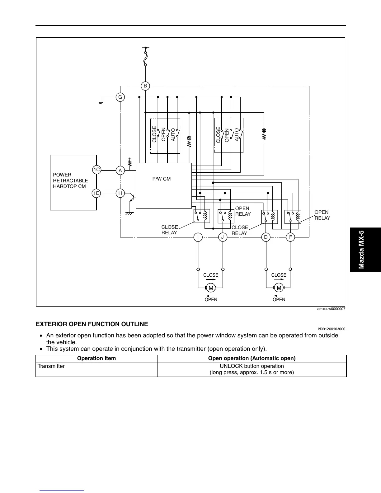
Without exterior open function
End Of Sie
EXTERIOR OPEN FUNCTION OUTLINE
id091200103000
An exterior open function has been adopted so that the power window system can be operated from outside
the vehicle.
This system can operate in conjunction with the transmitter (open operation only).
End Of Sie
B
D
J
A
G
F
I
H
1C
1E
CLOSE
OPEN
AUTO
CLOSE
OPEN
AUTO
CLOSE
RELAY
OPEN
RELAY
CLOSE
RELAY
OPEN
RELAY
CLOSE
OPEN
IG1
CLOSE
OPEN
POWER
RETRACTABLE
HARDTOP CM
P/W CM
amxuuw0000007
Operation item Open operation (Automatic open)
Transmitter UNLOCK button operation
(long press, approx. 1.5 s or more)
3404-1U-05F(09-12).fm 3 ペー   

Table of Contents

Related product manuals