EasyManua.ls Logo

MP sava3 - Hydraulic Circuit and Valve Adjustment

MP sava3
40 pages
Print Icon
To Next Page IconTo Next Page
To Next Page IconTo Next Page
To Previous Page IconTo Previous Page
To Previous Page IconTo Previous Page
Loading...
MP sava3 Hidraulic Power Unit 1 ¼” 1 ½”
V700 - 11/2017
15/40
MTMECMPsava3_700_EN
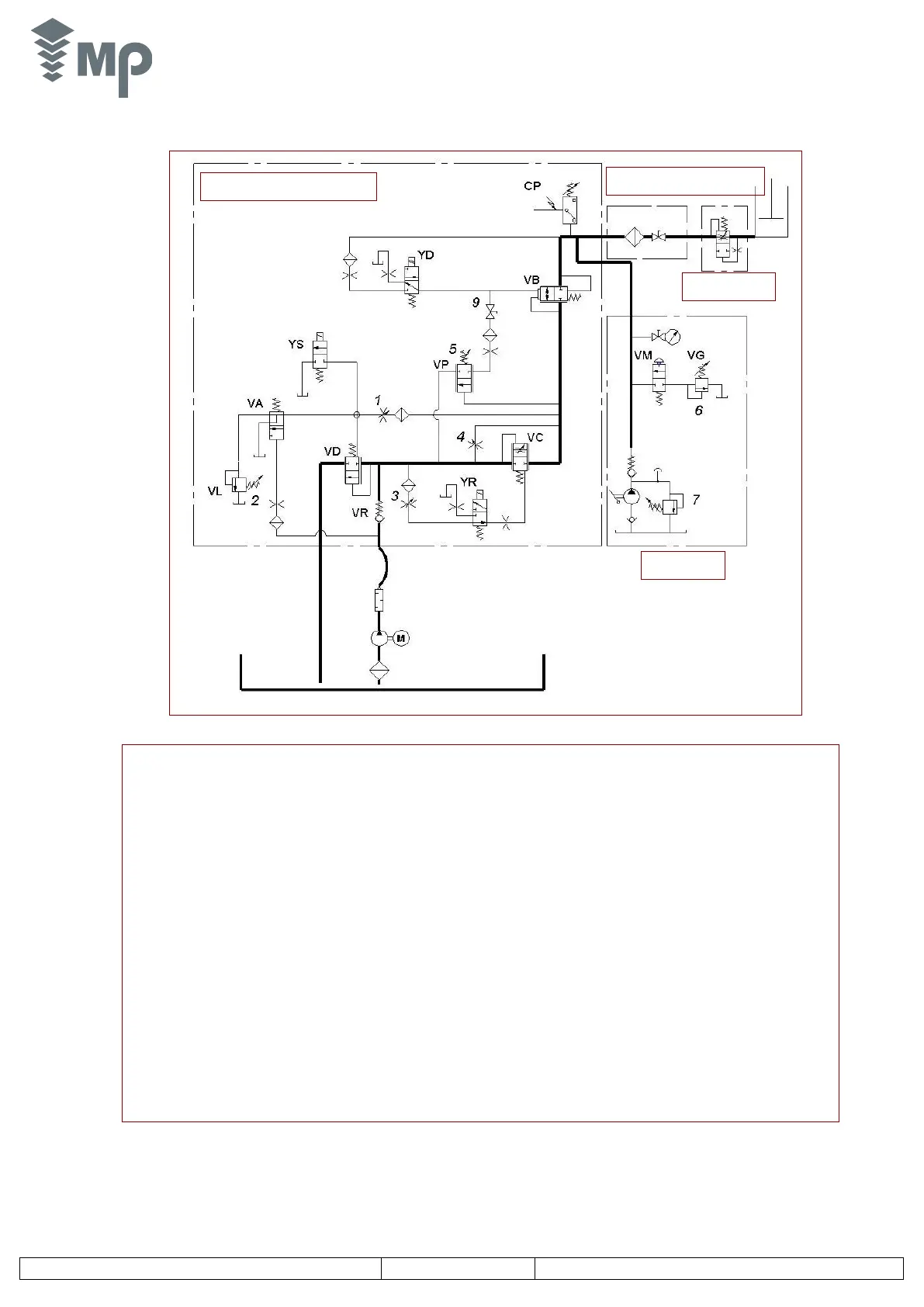
VR. Non return valve Screw 1: Pressure relief valve adjustment (maximum pressure)
VA. Starting valve Screw 2: Upwards acceleration adjustment.
VD. Bypass valve Screw 3: Upwards/downwards deceleration adjustment.
VC. Flow regulator valve Screw 4: Levelling speed adjustment.
VB. Descent valve Screw 5: Down speed adjustment.
YR. Electrovalve for changing speed Screw 6: Hand pump relief valve adjustment.
YD. Descent Electrovalve Screw 7: Cylinder minimum pressure adjustment.
YS. Y- Δ starting Electrovalve (optional)
VP. Balancing down pressure switch
VL. Pressure relief valve
CP. Maximum pressure switch (optional)
VM. Manual descent valve
VG. Valve to control the minimum pressure in cylinder
MP sava3 MP Valve Block
Return filter Shut-off valve
Rupture valve
Hand pump
2.2.3. Hydraulic circuit (Valid for Standard and Y- D configurations)
2.2.4. Valve adjustment
See pages 10-14.

Table of Contents

Related product manuals