EasyManua.ls Logo

MTE Sine Wave Filter - Page 33

MTE Sine Wave Filter
44 pages
Print Icon
To Next Page IconTo Next Page
To Next Page IconTo Next Page
To Previous Page IconTo Previous Page
To Previous Page IconTo Previous Page
Loading...
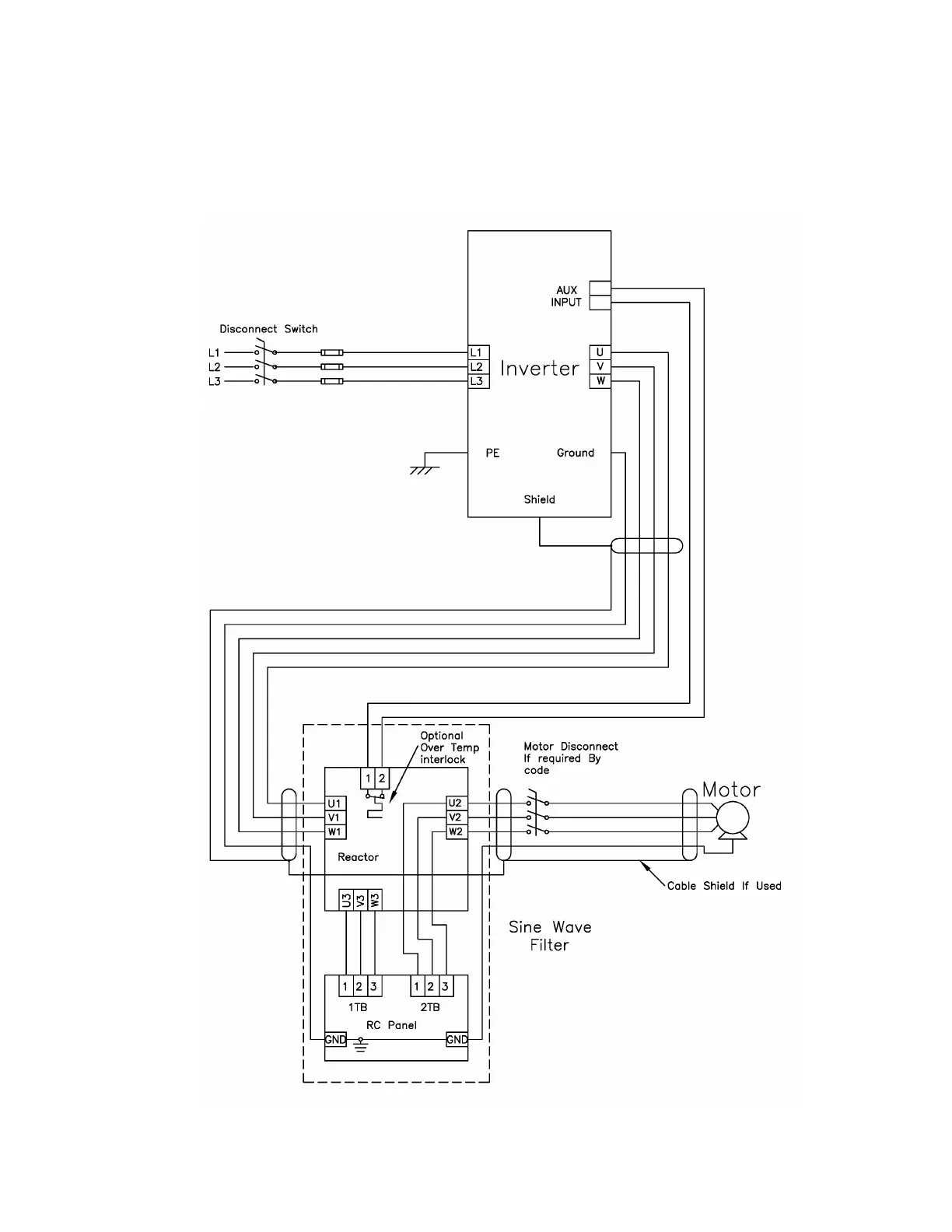
Sine Wave 2-8 kHz Series A Filter
29 Part No. INSTR-020 REL. 080310
Interconnection diagram Open Style 80 – 720 Amp
Fig. 16

Related product manuals