EasyManua.ls Logo

MTE Sine Wave Filter - Page 34

MTE Sine Wave Filter
44 pages
Print Icon
To Next Page IconTo Next Page
To Next Page IconTo Next Page
To Previous Page IconTo Previous Page
To Previous Page IconTo Previous Page
Loading...
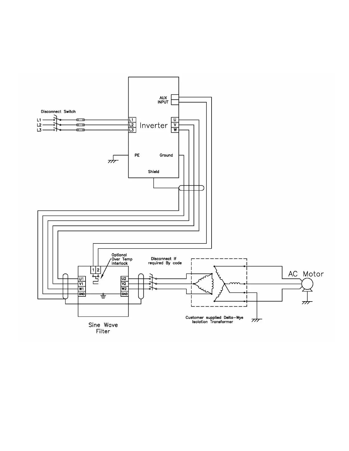
Sine Wave 2-8 kHz Series A Filter
30 Part No. INSTR-020 REL. 080310
Isolation Transformer connections
Fig. 17

Related product manuals