EasyManua.ls Logo

MULTIQUIP DA7000SSA - Generator Wiring Diagram

MULTIQUIP DA7000SSA
172 pages
Print Icon
To Next Page IconTo Next Page
To Next Page IconTo Next Page
To Previous Page IconTo Previous Page
To Previous Page IconTo Previous Page
Loading...
DA7000 SERIES GENERATORS • OPERATION AND PARTS MANUAL — REV. #5 (01/20/11) — PAGE 53
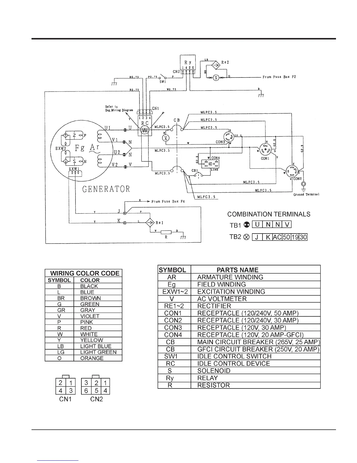
GENERATOR WIRING DIGRAM
Figure 38. Generator Wiring Diagram (DA7000 SERIES)

Table of Contents

Related product manuals