EasyManua.ls Logo

Novatech Bitronics M660 - Page 106

Novatech Bitronics M660
127 pages
Print Icon
To Next Page IconTo Next Page
To Next Page IconTo Next Page
To Previous Page IconTo Previous Page
To Previous Page IconTo Previous Page
Loading...
ML0042 October 15, 2019 - 106 - Copyright 2019 Bitronics, LLC
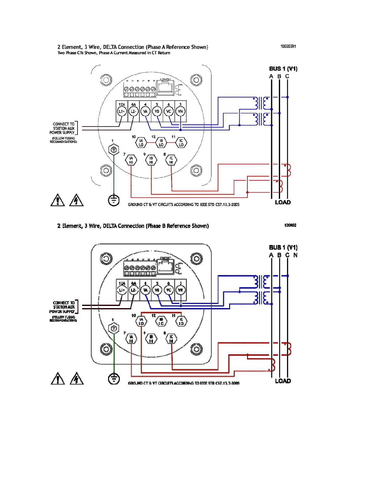
Figure 11 - Signal Connections – M66X

Table of Contents

Related product manuals