EasyManua.ls Logo

Panasonic CU-3TZ52TBE - 5 Refrigeration Cycle Diagram

Panasonic CU-3TZ52TBE
85 pages
Print Icon
To Next Page IconTo Next Page
To Next Page IconTo Next Page
To Previous Page IconTo Previous Page
To Previous Page IconTo Previous Page
Loading...
18
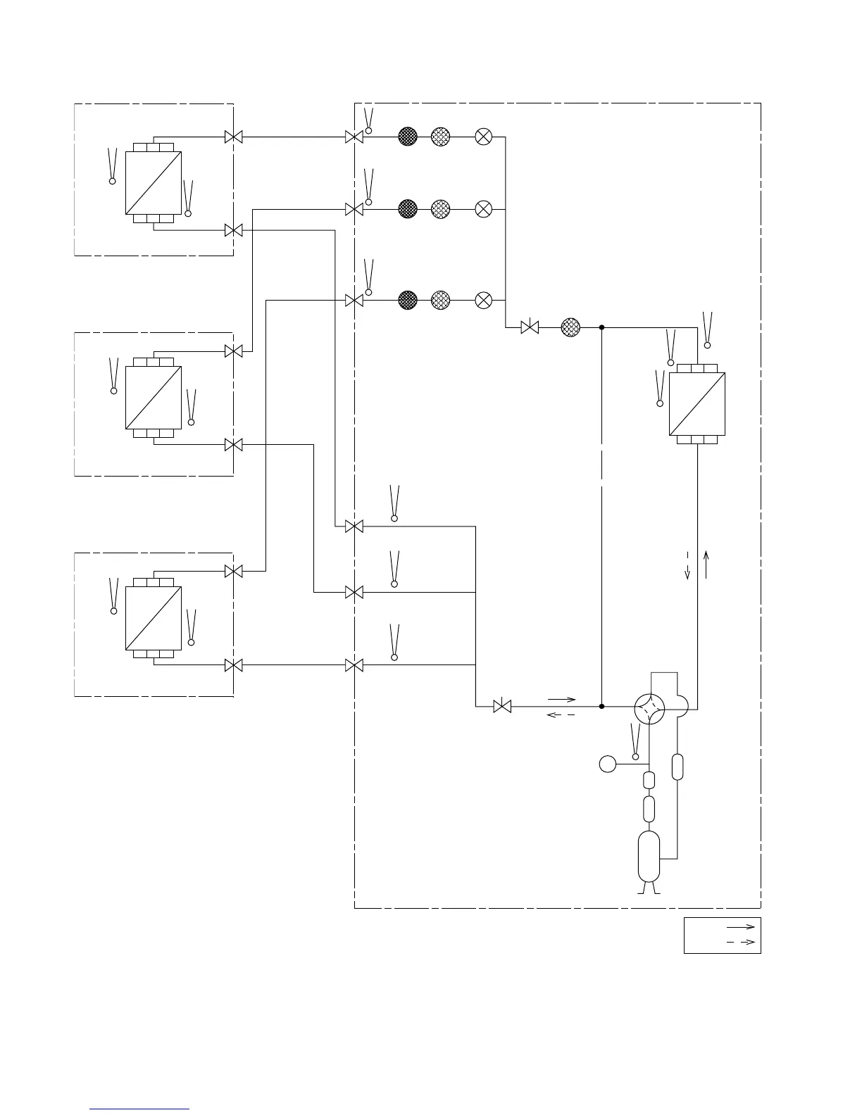
5. Refrigeration Cycle Diagram
PIPE
TEMP.
SENSOR
PIPE
TEMP.
SENSOR
PIPE
TEMP.
SENSOR
PIPE TEMP.
SENSOR (DEF)
CONDENSER
TEMP.
SENSOR
INTAKE
TEMP.
SENSOR
INTAKE
TEMP.
SENSOR
PIPE
TEMP.
SENSOR
PIPE
TEMP.
SENSOR
PIPE
TEMP.
SENSOR
PIPE
TEMP.
SENSOR
COMPRESSOR
DISC.
TEMP.
SENSOR
HEAT
EXCHANGER
(CONDENSER)
HEAT
EXCHANGER
(EVAPORATOR)
GAS SIDE
3-WAY VALVE
3-WAY VALVE
3-WAY VALVE
3-WAY VALVE
3-WAY VALVE
GAS SIDE
GAS SIDE
LIQUID SIDE
3-WAY VALVE
3-WAY VALVE
LIQUID SIDE
3-WAY VALVE
LIQUID SIDE
INDOOR A
INDOOR B
INDOOR C
OUTDOOR
STRAINER EXPANSION
VALVE A
STRAINER
EXPANSION
VALVE B
STRAINER
STRAINER
EXPANSION
VALVE C
INTAKE
TEMP.
SENSOR
PIPE
TEMP.
SENSOR
HEAT
EXCHANGER
(EVAPORATOR)
INTAKE
TEMP.
SENSOR
PIPE
TEMP.
SENSOR
HEAT
EXCHANGER
(EVAPORATOR)
COOLING
HEATING
ACCUMUL ATOR
DISCHARGE
MUFFLER
DISCHARGE
MUFFLER
COMPRESSOR
PRESSURE
SWITCH
MUFFLER
MUFFLER
MUFFLER
4-WAY
VALVE

Table of Contents

Related product manuals