EasyManua.ls Logo

PEERLESS MI-e Series - Page 20

PEERLESS MI-e Series
44 pages
Print Icon
To Next Page IconTo Next Page
To Next Page IconTo Next Page
To Previous Page IconTo Previous Page
To Previous Page IconTo Previous Page
Loading...
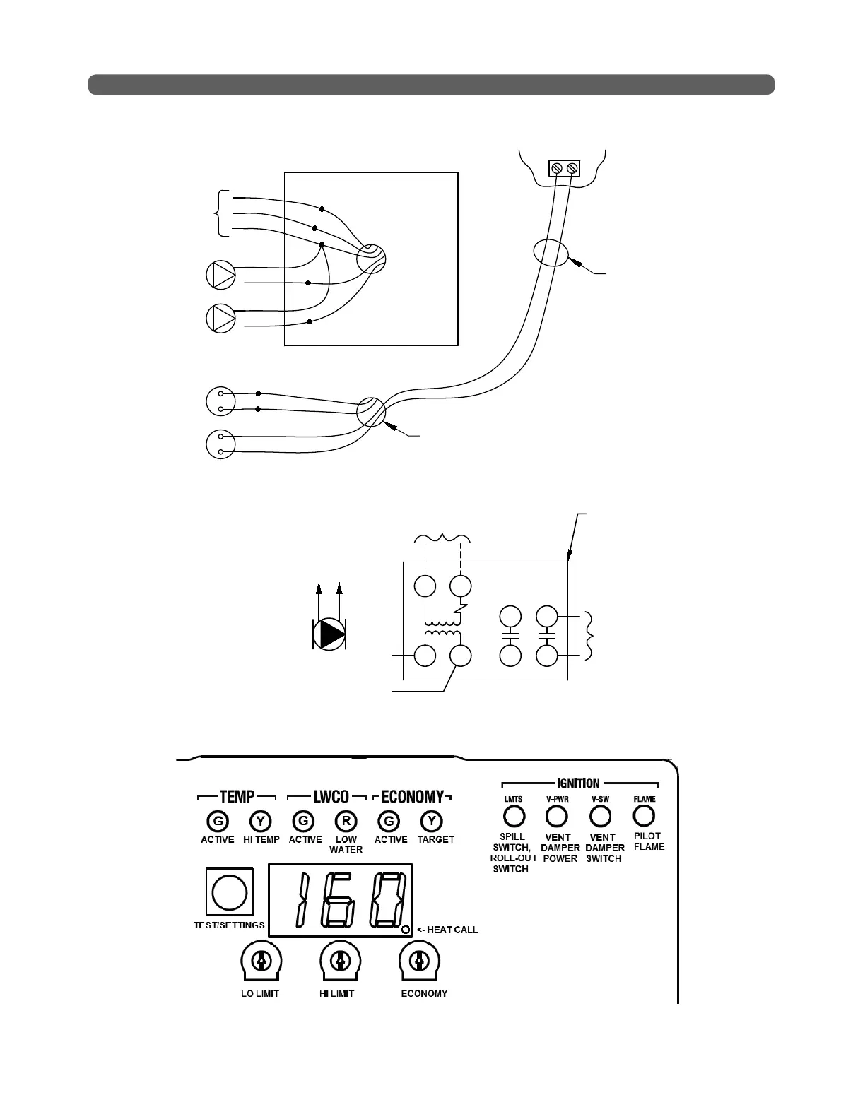
HYDROSTAT
DHW/ZONE 2 TERMINALS
CH THERMOSTAT
CH CIRCULATOR
BOILER JUNCTION BOX
DHW/ZONE 2
CIRCULATOR
(WHERE USED)
DHW/ZONE 2
THERMOSTAT
(WHERE USED)
SUPPLY
120V
60HZ
WH
BK
BK
GR
WH
BL
PR
BR
BR
KNOCKOUT
IN JACKET
CONNECT DHW/ZONE 2
THERMOSTAT TO SCREW
TERMINALS ON BACK
OF HYDROSTAT CONTROL
(WHERE USED)
*
RELAY REQUIRED WHEN
WIRING TO PV PARTNER
CONTROL
*
18
ELECTRICAL
Figure 6.2: Field Connections
Figure 6.4: Hydrostat 4200 Limit Control Display Panel - See Hydrolevel manual for details.
Figure 6.3: PV Partner
Thermostat
Wiring
SWITCHING RELAY,
TYPICAL HONEYWELL R845A,
WHITE-RODGERS 829A-845
(BY OTHERS)
TO PARTNER PV ETC101
THERMOSTAT
TO DHW
THERMOSTAT
TERMINALS ON
HYDROSTAT 4200
CONTROL
T
L2
L1
T
2
1
4
6
5
3
PARTNER PV
CIRCULATOR
TO DHW CIRC
LEADWIRES
ON
BOILER
*
*
* PARTNER PV CIRC MAY INSTEAD BE
CONTROLLED USING RELAY TERMINALS 3 & 4.

Related product manuals