EasyManua.ls Logo

Perkins 104-19 - Auto Shutdown Wiring Diagram 14 and 15 Amp Alternator

Perkins 104-19
144 pages
Print Icon
To Next Page IconTo Next Page
To Next Page IconTo Next Page
To Previous Page IconTo Previous Page
To Previous Page IconTo Previous Page
Loading...
14
126 Workshop Manual, TPD 1377E, issue 4
100 Series
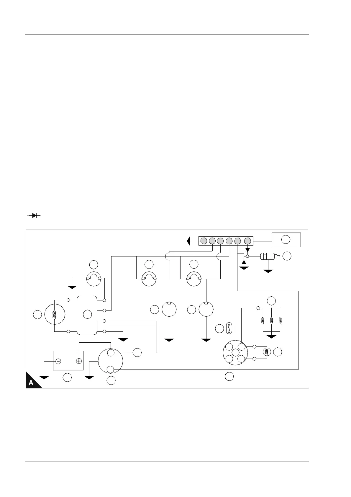
Auto shutdown wiring diagram 14 and 15 amp alternator - 102-05, 103-07, 103-10
Auto shutdown operation conditions
If the conditions below last for more than 10 seconds during the start operation, the engine will shut down.
If the conditions below last for more than 2 seconds while the engine is operated, the engine will shut down.
Warning! There is no protection against low water levels.
Conditions
Water temperature switch: If the water temperature exceeds 105 °C ± 4 °C.
Oil Pressure Switch: If the oil pressure falls below 0,3 kgf/cm² (4.27 lbf/in²).
(1) Max current draw for standard oil pressure switch is 0.42 amps (5 Watt lamp max).
1 Alternator warning lamp
2 Regulator
3 Alternator
4Battery
5 Starter motor
6 Oil pressure warning lamp
7 Oil pressure switch
(1)
8 Water temperature warning lamp
9 Thermostat switch
10 Fuse
11 Key switch
12 Glow signal
13 Glow plugs
14 Solenoid switch
15 Auto shutdown device
16 A delayed fuse can be fitted if desired
= Diode. Capacity: Current 3 amp. Reverse Voltage: 600V. (This is mandatory).
Y
R
B
B
S
AC
17
30
50 19
Sb
Sb
G
3
2
4
5
6
1
1
2
3
4
5
6
7
8
9
10
11
12
13
14
15
16
This document has been printed from SPI². Not for Resale

Table of Contents

Related product manuals