EasyManua.ls Logo

Ponast KP 21 - Fig.n. 22 Wiring Room Thermostat with Weekly Programme and Independent Drive Heating HUW; Fig.n. 23 Working Principle the Boiler in Mode Modulation

Default Icon
59 pages
Print Icon
To Next Page IconTo Next Page
To Next Page IconTo Next Page
To Previous Page IconTo Previous Page
To Previous Page IconTo Previous Page
Loading...
Automatic boiler for wood pellets
Instructions for installation and operation
44
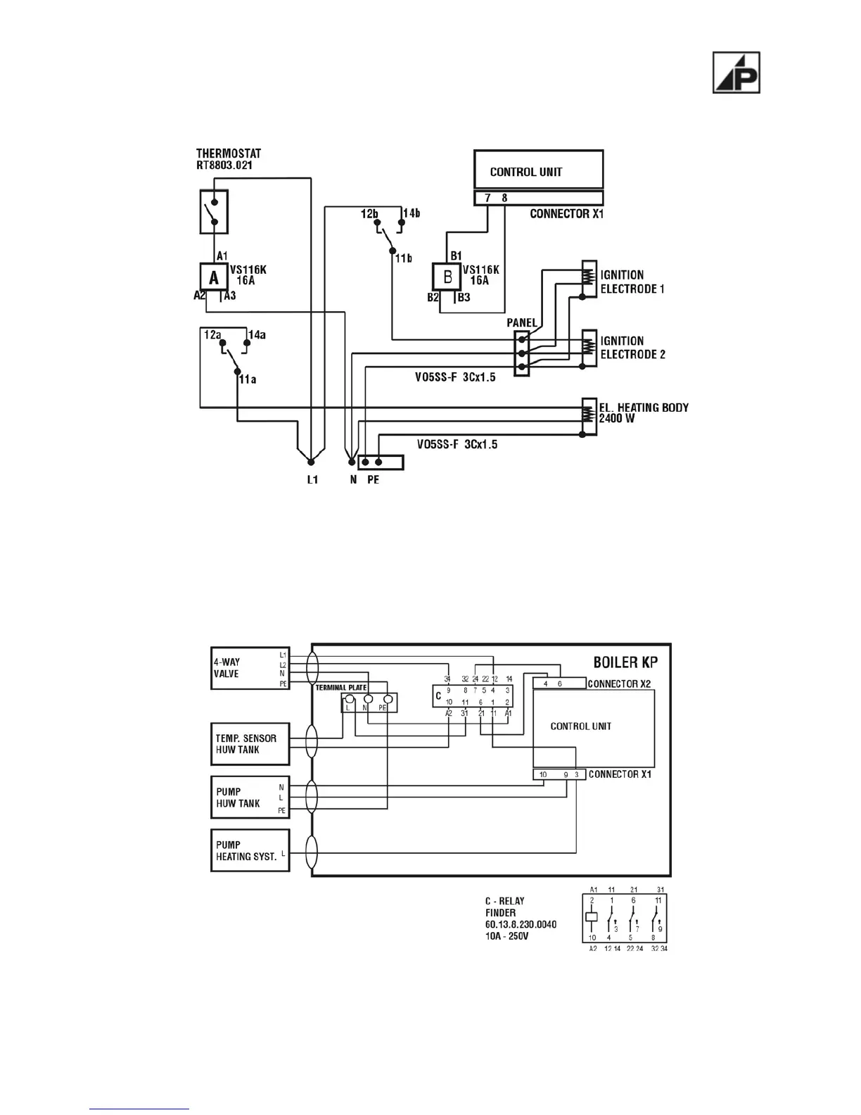
Figure number 20 – Schema wiring el. ignition + el. heating
Figure number 21 – Schema wiring electromotive control 4-way valve

Table of Contents

Other manuals for Ponast KP 21

Related product manuals