EasyManua.ls Logo

Pride DX-300 - Page 12

Pride DX-300
40 pages
Print Icon
To Next Page IconTo Next Page
To Next Page IconTo Next Page
To Previous Page IconTo Previous Page
To Previous Page IconTo Previous Page
Loading...
32
Copyright © 2004 CBTricks.com
Pride DX300 CHAPTER 3
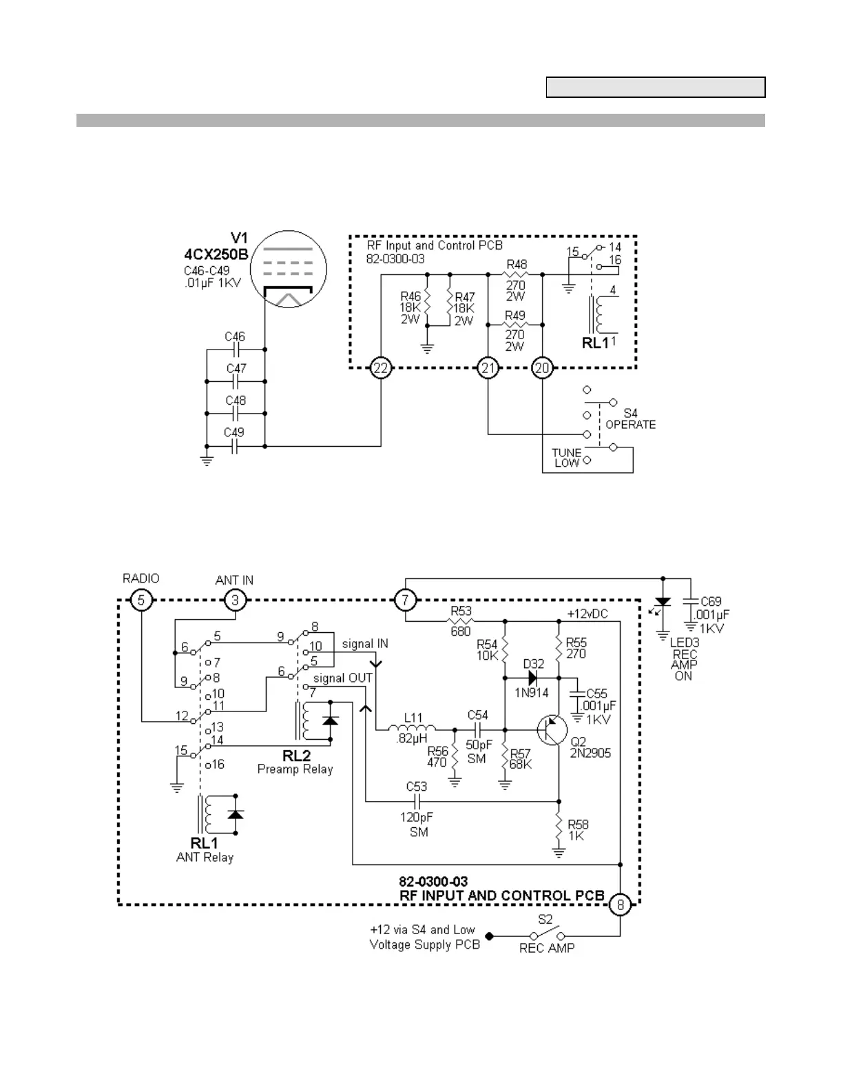
Another set of contacts on the (RL1) 4PDT relay switches the cathode circuit of the tube to ground when the
amplifier goes into the "on the air" condition. When not transmitting, two 18K, 2W resistors (R46, R47) provide a
cathode blocking bias that prevents the tube from pulling current. The two 270ohm, 2W resistors (R48, R49) that
are in series with the cathode line provide some additional bias during the TUNE mode, causing a loss in power
gain and making it easy to tune up at lower power. These resistors are shorted out by a section of the
TUNE/STANDBY/OPERATE switch when in the OPERATE mode.
Figure 3-41 Cathode Circuit
The (RL2) DPDT relay on the main R.F. board is used solely for switching the receiver preamp in and out of the
antenna circuit. It is controlled by both the RECEIVE switch on the front panel and the grounding contact on the
(RL1) 4PDT relay.
Figure 3-42 Receiver Preamp Circuit

Related product manuals