EasyManua.ls Logo

PVI Industries QuickDraw - Boiler Water Piping; Relief Valve Piping

PVI Industries QuickDraw
20 pages
Print Icon
To Next Page IconTo Next Page
To Next Page IconTo Next Page
To Previous Page IconTo Previous Page
To Previous Page IconTo Previous Page
Loading...
QuickDraw
Storage and Semi-instantaneous
Boiler Water Heater
9 PV500-26 05/13
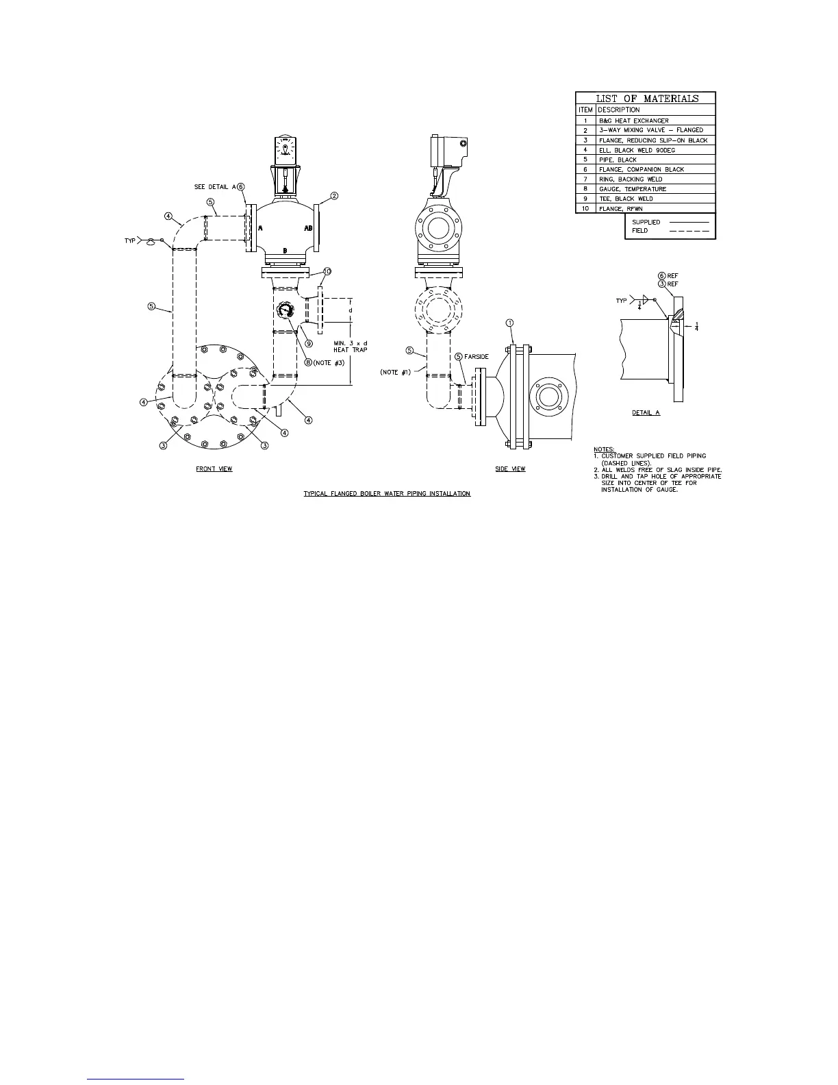
A system bypass from supply to return is required when using two-way valves to avoid “deadhead” operation of the
boiler water loop. Flow through the bypass must be adjusted to provide sufficient flow to enable the water heater to
operate at maximum capacity.
When two or more heaters are piped in parallel it is important that the piping systems are balanced to assure the full
combined capacity is realized. Reverse return piping is recommended for multiple unit installations.
4.3 Relief Valve Piping
The water heater is supplied with a pressure and temperature relief valve, sized in accordance with ASME
requirements. Each relief valve must be piped and secured to a suitable floor drain. No reducing coupling or other
restriction can be installed in the discharge line. It is strongly recommended that this valve should be manually
operated at least once a year. (See Maintenance.)
WARNING: Do not install a reducing coupling, valve or other restriction between the relief valve discharge
and a suitable floor drain. Such restriction could prevent the valve from fully relieving if the pressure
settings are exceeded, which could result in property damage, personal injury or death.
WARNING: The relief valve discharge must be piped to a suitable floor drain to avoid exposure to hot
discharge water during relief valve operation. Exposure to hot discharge water can cause water damage
and/or burns resulting in property damage, personal injury or death.
WARNING: Secure the relief valve pipe to a suitable floor drain such that very hot water does not openly
splash during a significant relief valve discharge. If the relief valve pipe is not routed and secured to a
suitable drain, hot water discharge can result in property damage, scalding and personal injury or loss of
life.

Related product manuals