EasyManua.ls Logo

PVI Industries QuickDraw - Product Descriptions

PVI Industries QuickDraw
20 pages
Print Icon
To Next Page IconTo Next Page
To Next Page IconTo Next Page
To Previous Page IconTo Previous Page
To Previous Page IconTo Previous Page
Loading...
QuickDraw
Storage and Semi-instantaneous
Boiler Water Heater
4 PV500-26 05/13
2 PRODUCT DESCRIPTIONS
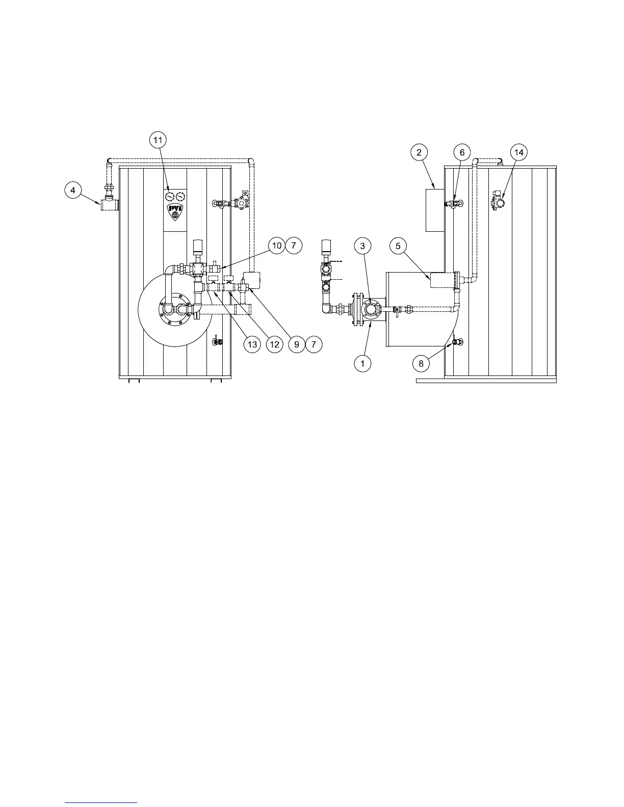
Typical QuickDraw
®
Storage Construction
1. U-tube Heat Exchanger 10. Boiler Water Outlet
2. Control Enclosure 11. Tank Temperature and Pressure Gauges *
3. Potable Water Inlet 12. Boiler Water Temperature Gauge *
4. Potable Water Outlet 13. Boiler Water Pressure Gauge *
5. Intra-tank Circulator * 14. Tank Purge Valve *
6. Relief Valve
7. Isolation Shutoff Valve * * Optional
8. Tank Drain Valve ** Supplied by Others
9. Boiler Water Inlet
(shown with dashed lines)
NOTE: Components, controls and connection locations may vary.

Related product manuals