EasyManua.ls Logo

Raytheon Beech Baron E55 - Page 561

Raytheon Beech Baron E55
903 pages
Print Icon
To Next Page IconTo Next Page
To Next Page IconTo Next Page
To Previous Page IconTo Previous Page
To Previous Page IconTo Previous Page
Loading...
BARON
55
AND
58
SHOP
MANUAL
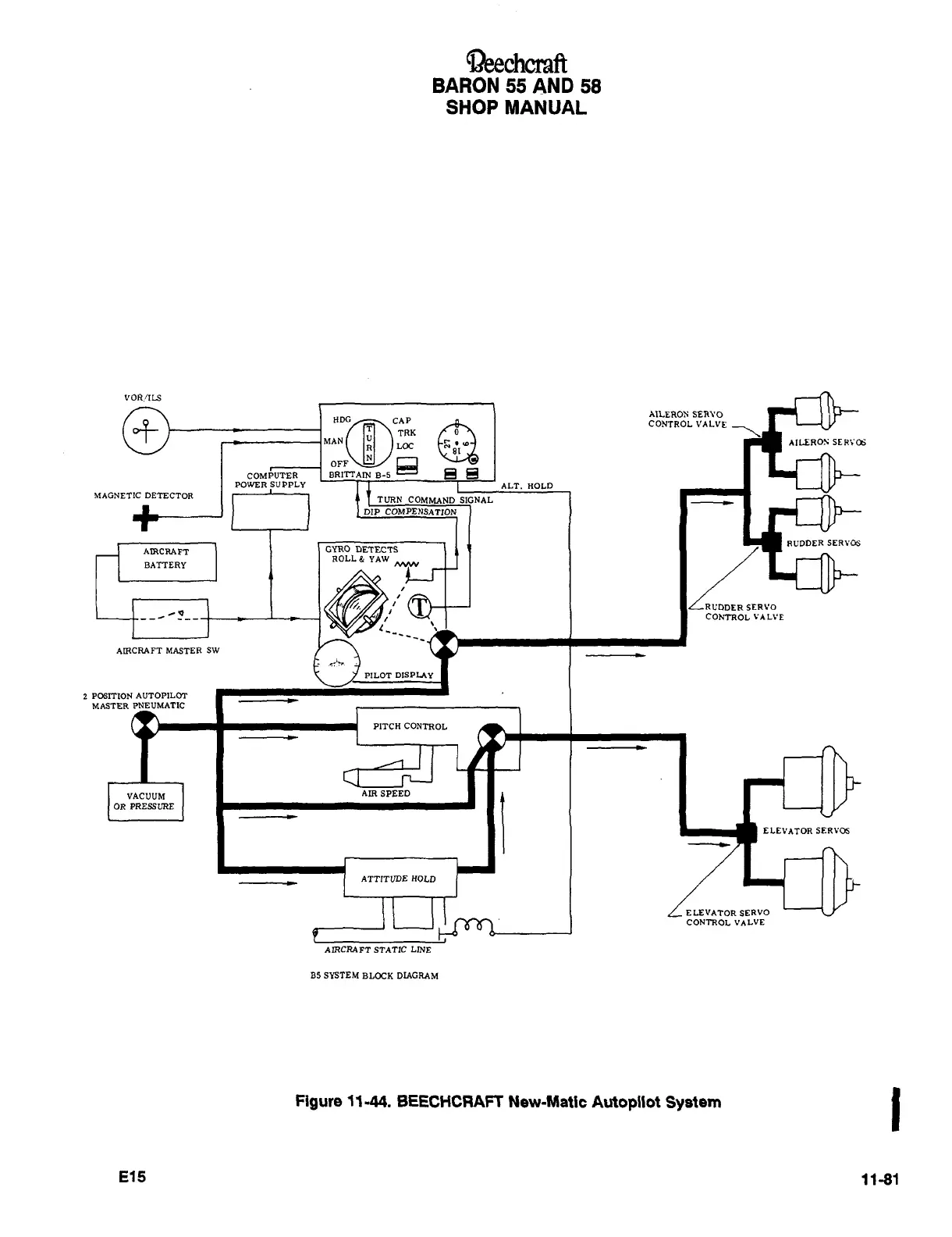
VOR/ILS
AILEROS
SER~O
´•f
MANHM;
~AP
CONTROL
VALVE
URN
Loc.RK
a
COMPUTER
BRITI~AM
B-5
POWER
SUPPLY
1
T
I
ALT.
HOLD
MAGNETIC
DETECTOR
TURN
COMMAND
SIGNAL
DIP
COMPENSATION
RUDDER
SERVOS
AIRCRAFT
I
GYRO
DETECTS
ROLL&
YAW
BATTERY
~N
I
ILRL’DDER
SERVO
_,~
i
CON7ROLVALVE
i,
AIRCRAFT
MASTER
SW
PILOT
DISPLAY
2
POSITION
AUTOPILOT
MASTER
PNEUMATIC
PITCH
CONTROL
VACUUM
I
I
AIRSPEED
1
ELEVITDRSERYOS
OR
PRESSURE
ATTITUDE
HOLD
ELEVATOR
SERVO
CONTROL
VALVE
AIRCRAFT
STATIC
LINE
B5
SYSTEM
BLOCK
DIAGRAM
Figure
~1-44.
BEECHCRAFT
New-Matic
Autopilot
System
E15
11-81

Table of Contents

Related product manuals