EasyManua.ls Logo

Raytheon Beech Baron E55 - Page 755

Raytheon Beech Baron E55
903 pages
Print Icon
To Next Page IconTo Next Page
To Next Page IconTo Next Page
To Previous Page IconTo Previous Page
To Previous Page IconTo Previous Page
Loading...
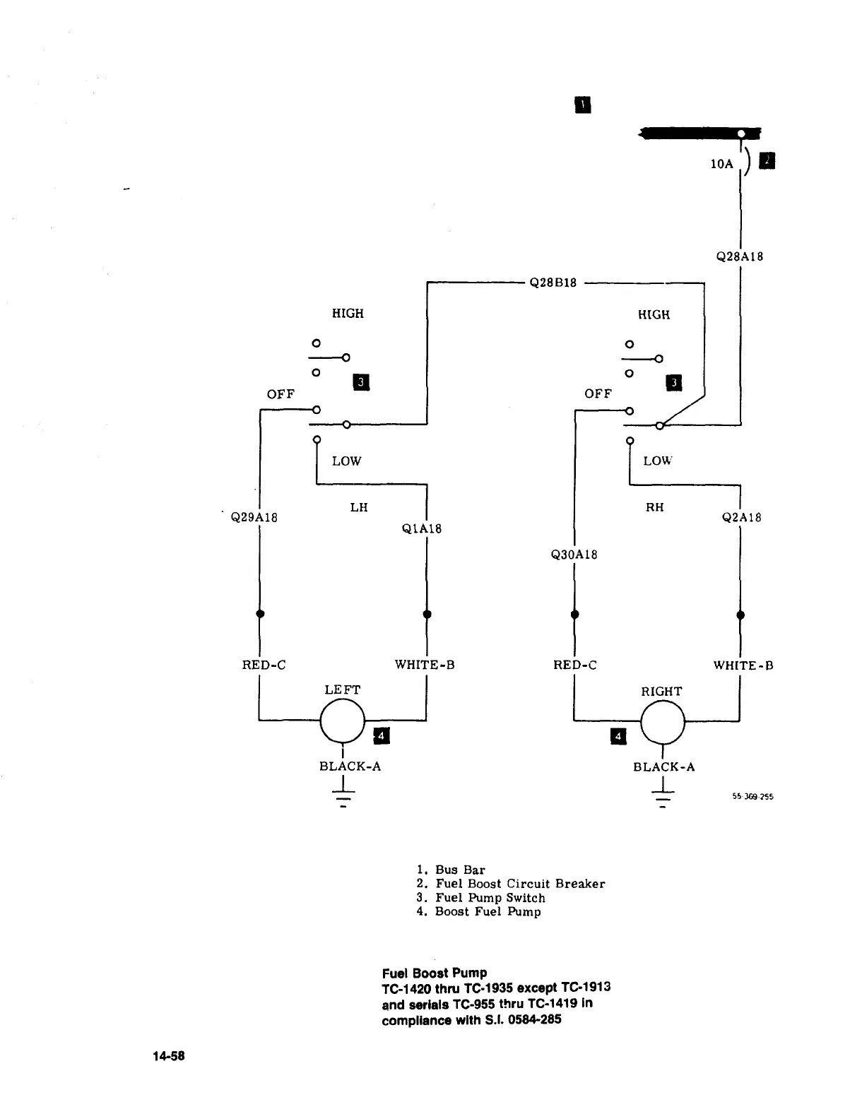
10A
I’
Q28A18
Q28B18
HIGH
HIGH
O
O
O
I
O
OFF
I
OFF
TiLH
LOW
LOW
RH
&29A18
Q2A18
QTA18
Q30Al8
RED-C
WHITE-B
RED-C
WH[TE-B
RIGHT
LEFT
BLACK-A
BLACK-A
I_
1-
55-M9-755
i.
Bus
Bar
2.
Fuel
Boost
Circuit
Breaker
3.
Fuel
Pump
Switch
4.
Boost
Fuel
Pump
Fuel
Boost
Pump
TC-1420
thru
TC-1935
except
TC-1913
and
serials
fC-955
thru
TC-1419
in
compliance
with
S.I.
0584-285
14-58

Table of Contents

Related product manuals