EasyManua.ls Logo

Raytheon Beech Baron E55 - Page 758

Raytheon Beech Baron E55
903 pages
Print Icon
To Next Page IconTo Next Page
To Next Page IconTo Next Page
To Previous Page IconTo Previous Page
To Previous Page IconTo Previous Page
Loading...
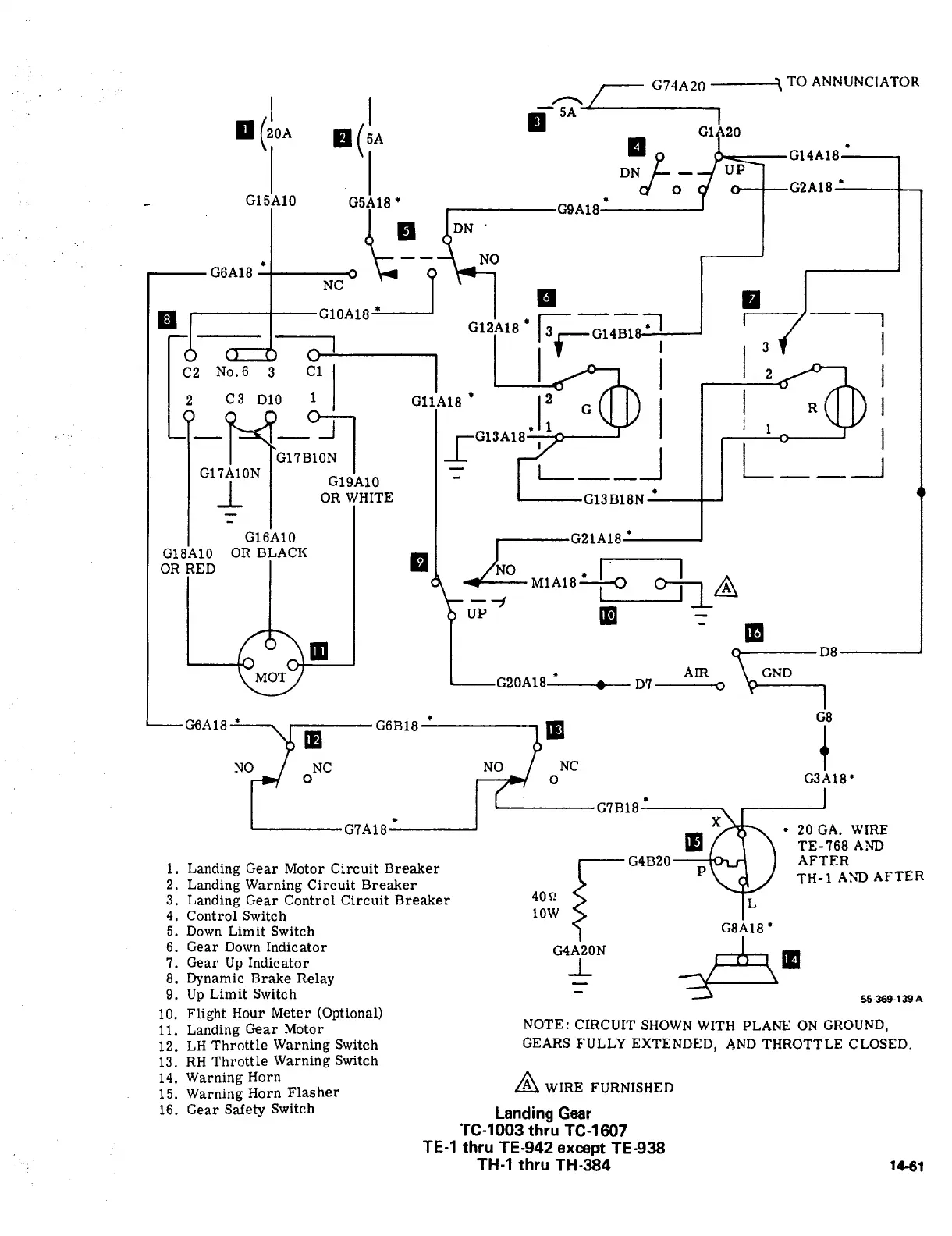
G74A20
TO
ANNUNCIATOR
5A
ct
G14A18
DN
UP
od
G15A10
G5A18*
G6A18
G9A1
PI
G10A18r_P
NC
G12A18
,51
I
1
.,I
fG14B1
C2
No.6
3
C1(
I
I I
~ol
I
I
z
2
C3
D10
1
GllA18
12
Gllll
I
I I
a
G17B10N13A18~
1
V1
G1’IA1ON
I
_L
G19A10
OR
WHITE
3B18N
G16A10
I
I
G21A1SI
G18A10
OR
BLACK
aR
RED
I
NO
I
M1A18IV
VI~-II
VP
~P
m
m
MOT
AIR
GND
G20A18
1
D7
A18’
cssrs’
G8
1~
19
NO~J
ONC
No
NC
O
G3A18’
G7B18
G7A18
20
GA.
WIRE
m
TE-768
A?1~
3.
Landing
Gear
Control
Circuit
Breaker
40R10W
rG4820
L
AFTER
i.
Landing
Gear
Motor
Circuit
Breaker
P
TH-1
ASD
AFTER
2.
Landing
Warning
Circuit
Breaker
4.
Control
Switch
5.
Down
Limit
Switch
G8A18’
6.
Gear
Down
Indicator
G4A20N
55369-1T)A
7.
Gear
Up
Indicator
-L
8.
Dynamic
Brake
Relay
9.
Up
Limit
Switch
10.
Flight
Hour
Meter
(Optional)
11.
Landing
Gear
Motor
NOTE:
CIRCUIT
SHOWN
WITH
PLANE
ON
GROUND,
12.
LH
Throttle
Warning
Switch
GEARS
FULLY
EXTENDED,
AND
THROTTLE
CLOSED.
13.
RH
Throttle
Warning
Switch
14.
Warning
Horn
WIRE
FURNISHED
15.
Warning
Horn
Flasher
16.
Gear
Safety
Switch
Landing
Gear
’TC-1003
thru
TC-1607
TE-1
thru
TE-942
except
TE-938
TH-1
thru
TH-384
1C61

Table of Contents

Related product manuals