EasyManua.ls Logo

Raytheon Beech Baron E55 - Page 762

Raytheon Beech Baron E55
903 pages
Print Icon
To Next Page IconTo Next Page
To Next Page IconTo Next Page
To Previous Page IconTo Previous Page
To Previous Page IconTo Previous Page
Loading...
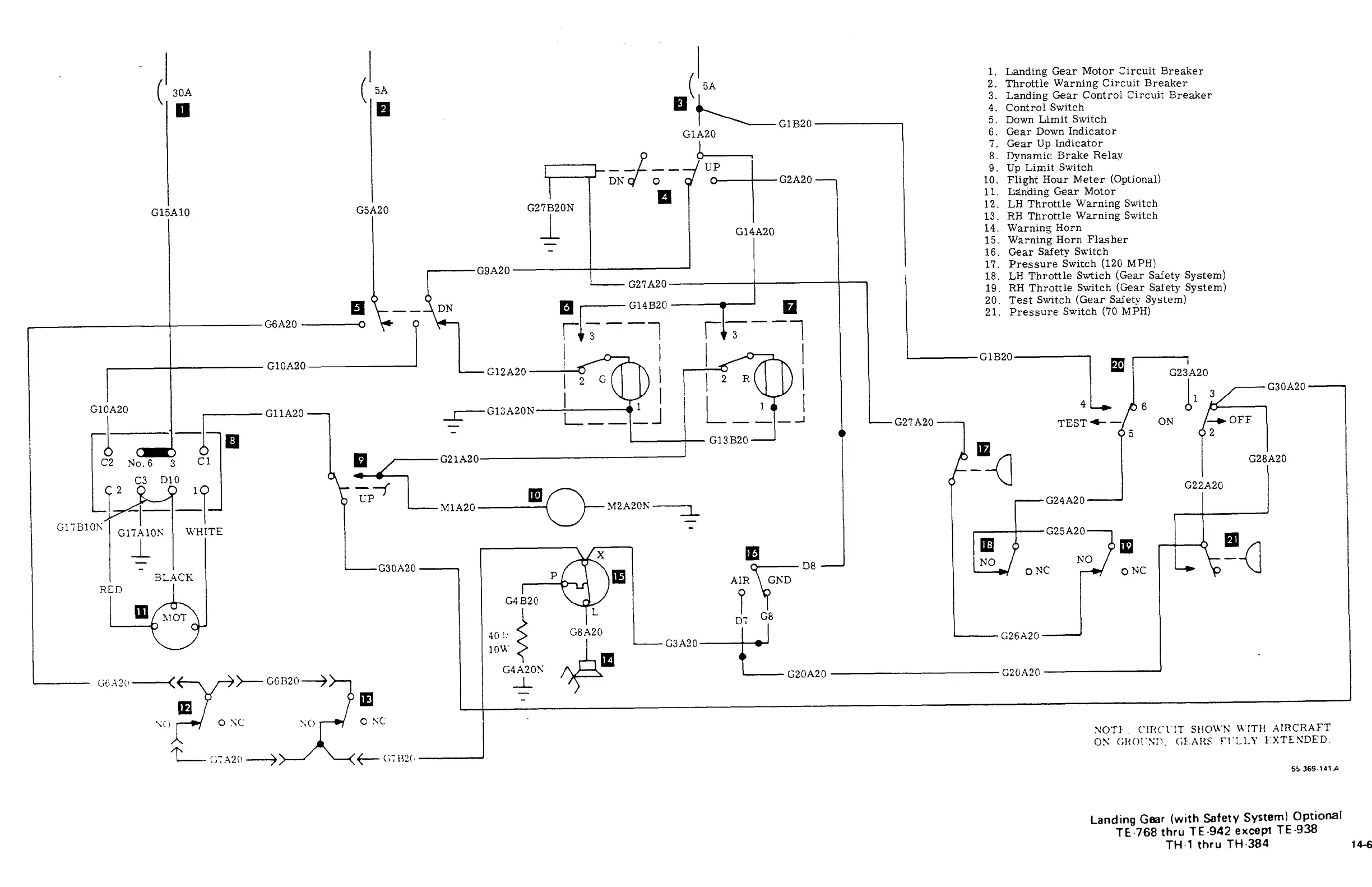
i.
Landing
Gear
Motor
Circuit
Breaker
i;
´•’l‘e
G1B20
4.
Control
Switch
2.
Throttle
Warning
Circuit
Breaker
3.
Landing
Gear
Control
Circuit
Breaker
Down
Limit
Switch
GIA20
6.
Gear
Down
Indicator
b-----,
Gear
Up
Indicator
8.
Dynamic
Brake
Relav
9.
Ut
Limit
Switch
PIG2A20
--7
10.
Flight
Hour
Meter
(Optional)
11.
L;a~riding
Gear
Motor
G15A10
G5A20
G27B20N
12.
LH
Throttle
Warning
Switch
I
13.
RH
Throttle
Warning
Switch
G14A20
14.
Warning
Horn
15.
Warning
Horn
Flasher
16.
Gear
Safety
Switch
17.
Pressure
Switch
(120
MPH)
G9A20
18.
LH
Throttle
Swtich
(Gear
Safety
System)
G27A20
19.
RH
Throttle
Switch
(Gear
Safety
System)
20.
Test
Switch
(Gear
Safety
System)
n
‘t-
-~DN
Ip
I
G1LG14B20
21.
Pressure
Switch
(70
M
PH)
G6A20
r13
G1B20
G10A20
G12A20
G23A20
2G
2R
G10A20
GllA20
I
L_
I I I
~b
6
ii
3
~G30A20
,I-
J
G27A20
TEST
e
ON
OFF
3
C1
G21A2
5
02
G13B20
No.6
D10
G22A20
G28A20
C3
ip
-f
2
UP
M2A20h.
----~L
I
I
I
G24.420
M1A20
G17B10~
G2jA20
C17AlON
WHITE
_L
113
1~
m
BLACI~
Gi1820
P
m
AIR%r;r´•´•
NO
NO
O
NC
X
m
G30A20
ONC
GND
RED
P
II1
~1
OT
C
G8
D:
m
C3A20-TJ
G20A20
GZOA20
40!i
G8A2n
G26A20
G4A20~
cc
1,20
--~)7
1
I
I
m
OTC
ONC
I
NOTI:.
C’IR(:1.’IT
S~1OU’N
M’ITH
AIRC~IAFT
C)N
(;H(,i’Sn.
(;I::AIIS
f’l’i.L~’
f:XTENDED.
’j’s
369´•lolA
Landing
Gear
(with
Safety
System)
Optional
TE-768
thru
TE´•942
except
TE-938
TH1
thru
TH
384
lee

Table of Contents

Related product manuals