EasyManua.ls Logo

Regal 52 SC - Page 100

Default Icon
437 pages
Print Icon
To Next Page IconTo Next Page
To Next Page IconTo Next Page
To Previous Page IconTo Previous Page
To Previous Page IconTo Previous Page
Loading...
48
Chapter 4
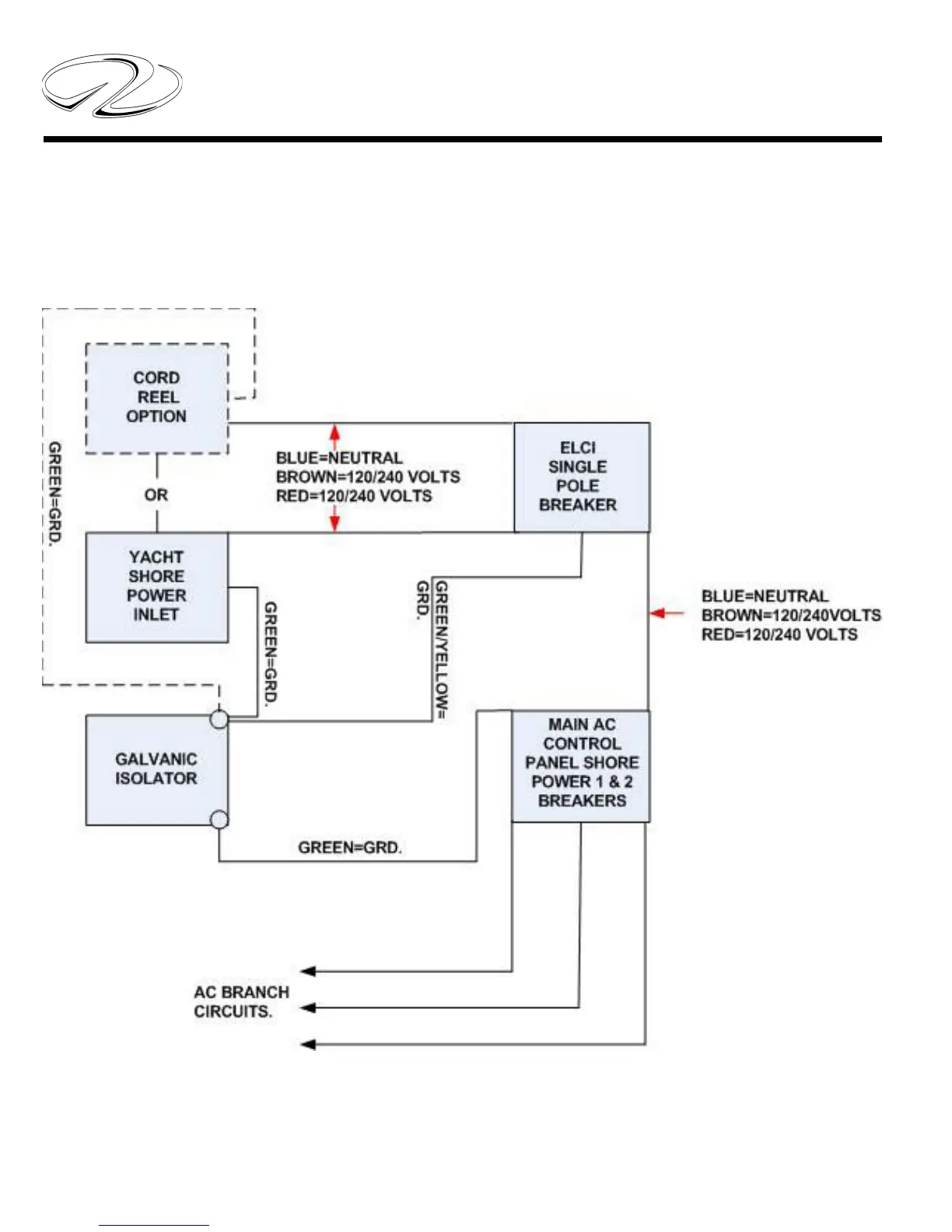
LATER AC CIRCUITRY FLOW CHART

Table of Contents

Related product manuals