EasyManua.ls Logo

Reliable STT293 - Operating Principle

Reliable STT293
60 pages
Print Icon
To Next Page IconTo Next Page
To Next Page IconTo Next Page
To Previous Page IconTo Previous Page
To Previous Page IconTo Previous Page
Loading...
STT293 CONCISE TOWER CRANE MANUAL
-50- EURC1.0ENG
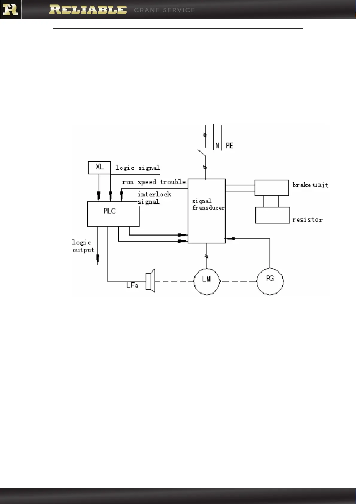
2.3. OPERATING PRINCIPLE
The LFV frequency controlled system allows conversion of the 3-phase
supply (through an AC transformer) to a frequency controlled supply
voltage.
Schematic electric diagram:
XL Joystick
PLC Programmable logic controller
Lfa Brake
PG Transformer
LM Hoisting motor frequency converter
! !
(909) 222-0202 www.reliablecraneservice.com 260 North Smith Ave. Corona, CA 92880
CRANE SERVICE