EasyManua.ls Logo

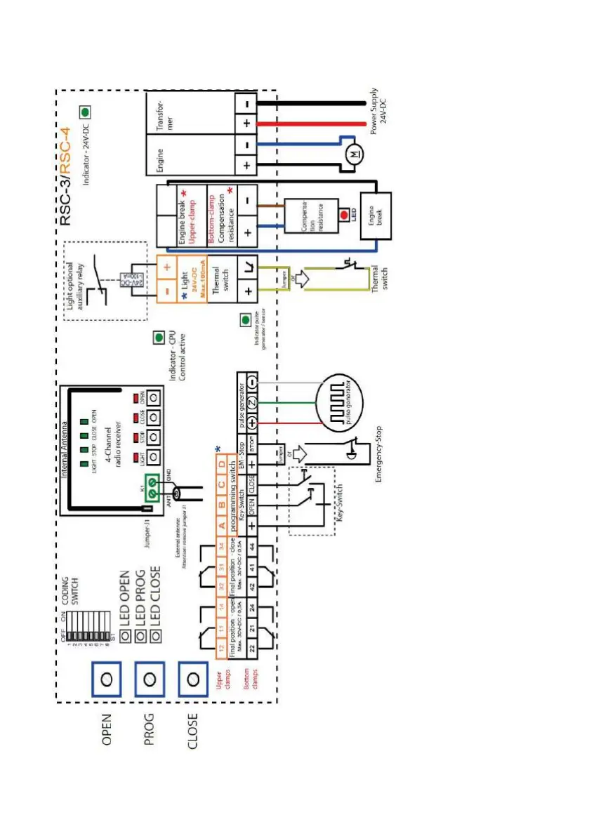
Rollo Solar RT 400 - RSC3;RSC4 Circuit Diagram

Default Icon
72 pages
Print Icon
To Next Page IconTo Next Page
To Next Page IconTo Next Page
To Previous Page IconTo Previous Page
To Previous Page IconTo Previous Page
Loading...
Page | 29
RSC3/RSC4 CIRCUIT DIAGRAM

Table of Contents

Related product manuals