EasyManua.ls Logo

Samsung AC024BXUPCH - Compressor Error - (E461, 467)

Samsung AC024BXUPCH
80 pages
To Next Page IconTo Next Page
To Next Page IconTo Next Page
To Previous Page IconTo Previous Page
To Previous Page IconTo Previous Page
Loading...
Troubleshooting
Samsung Electronics 4-19
Yes
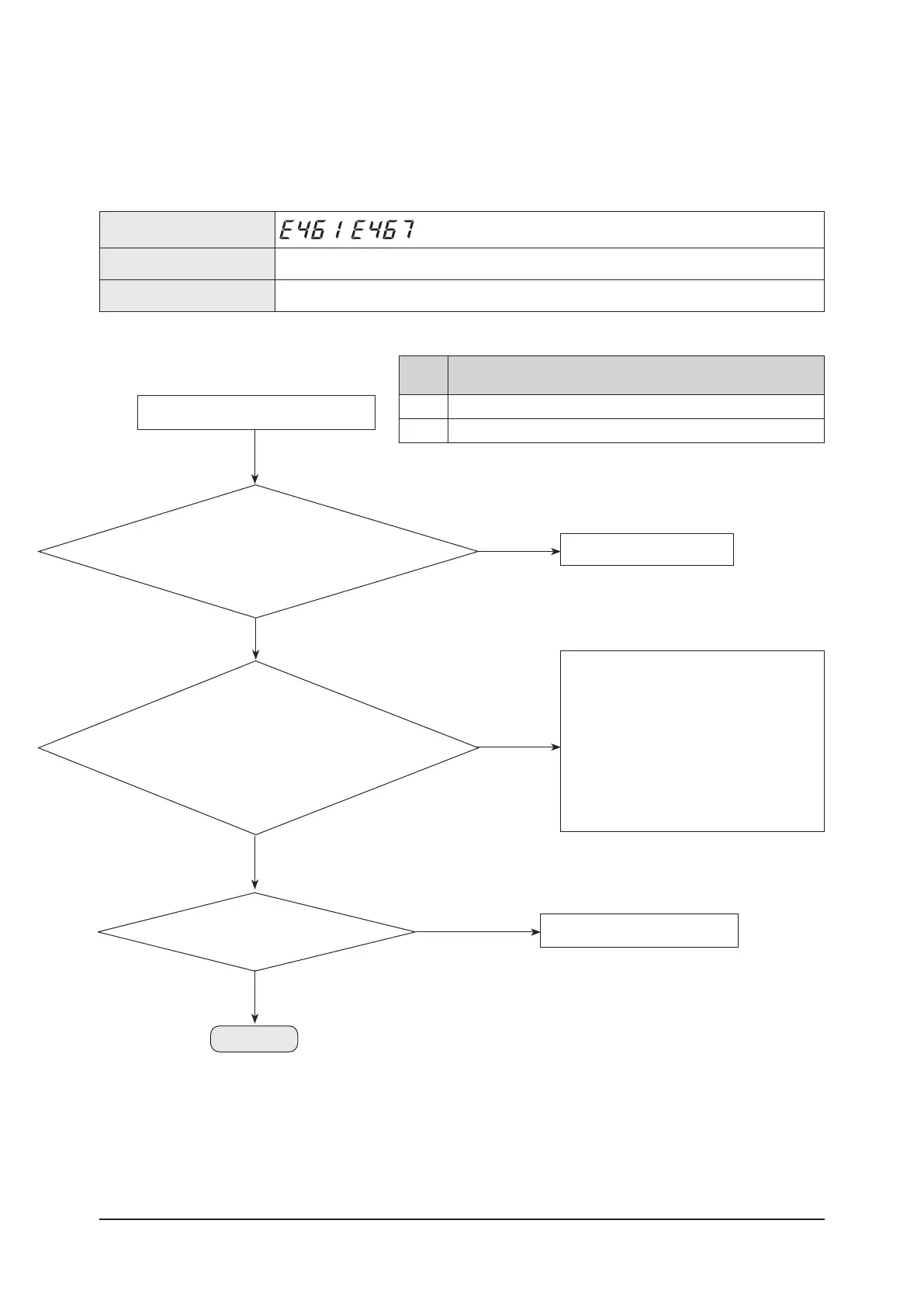
Power on 30 seconds after power off.
End the service.
No
Check the power connection.
Check the restart after power reset.
1. Is there any problem in input power?
(Single phase: 208-230Vac)
2. Does error occur again after power reset?
Yes
1. Replace the compressor :
If the resistance value between phases of the
compressor is different. Power on.→ Check the
normal operation. → End the service.
2. Reassemble wire :
If the wire connection of the compressor is wrong.
→ Power on. → Check the normal operation. → End
the service.
3. Replace the compressor :
When loud abnormal noise generates (metal
cutting or grinding noise), or severe vibration.
No
Check the compressor
and connection of compressor wires.
1. Are all the resistance values between phases
matched? (U V, U W, V W)
2. Is compressor wiring normal?
(disconnection, wrong connection)
3. Is there any abnormal noise from compressor
rotation?
Replace the compressor.
No
Is there a reading of MegaΩ of resistance
between compressor body and chassis?
Yes
Continue
4-2-14. Compressor error - (E461, 467)
Outdoor unit display
,
Judgment Method Refer to checking method, as shown below.
Cause of problem -
1.
Cause of problem
Error
code
Description
E461 Error due to operation failure of compressor
E467 Error due to abnormal rotation of the compressor or unconnected wire of compressor

Table of Contents

Related product manuals