EasyManua.ls Logo

Santon PP250B - Page 8

Default Icon
16 pages
Print Icon
To Next Page IconTo Next Page
To Next Page IconTo Next Page
To Previous Page IconTo Previous Page
To Previous Page IconTo Previous Page
Loading...
8
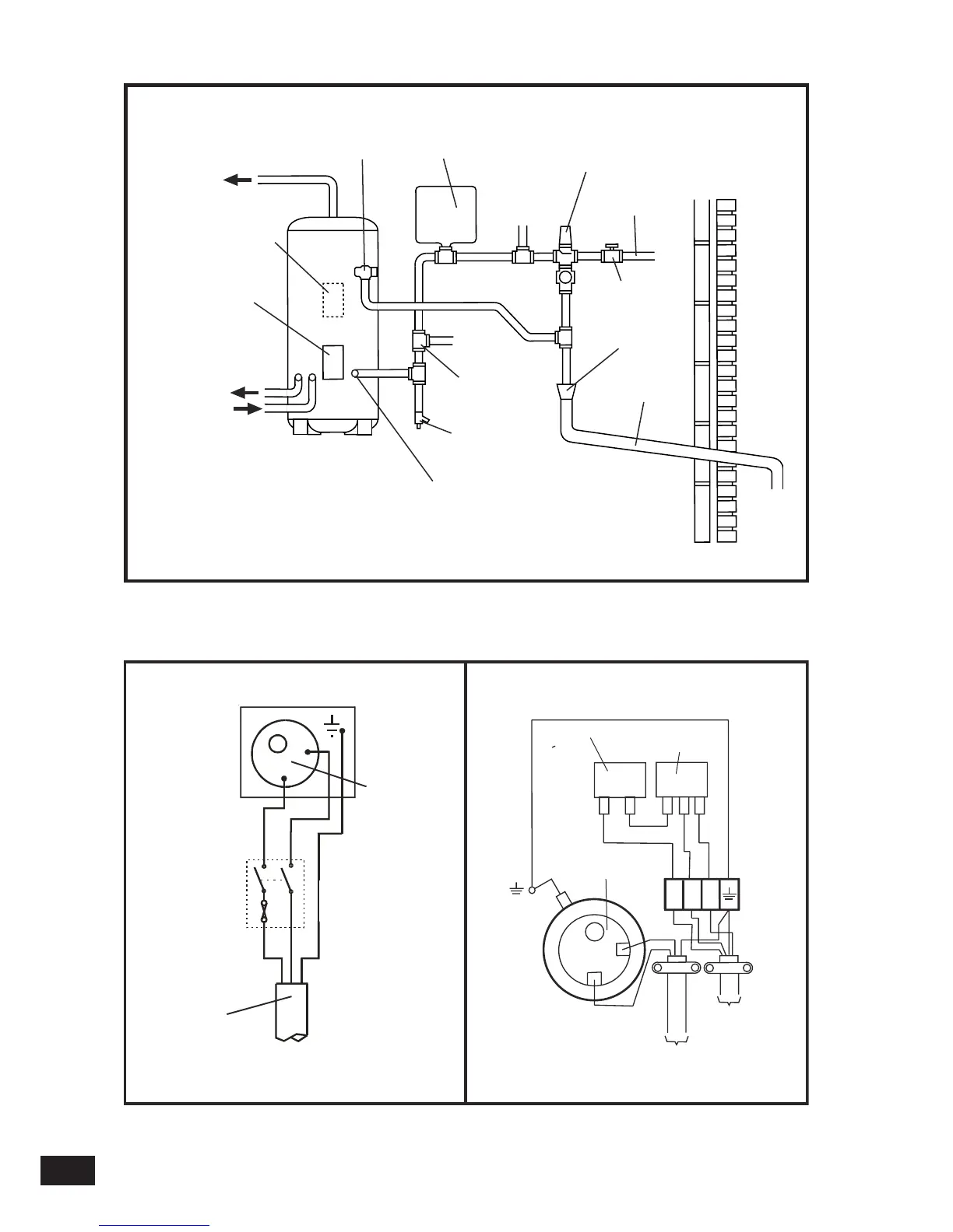
EXPANSION
VESSEL
COLD WATER
COMBINATION
VALVE
T&P RELIEF
VALVE
TO HOT
OUTLETS
MAINS
WATER
SUPPLY
ISOLATING
VALVE (NOT
SUPPLIED)
TUNDISH
DISCHARGE
PIPE
DRAIN COCK
(NOT SUPPLIED)
PRIMARY
RETURN
PRIMARY
FLOW
ELEMENT /
CONTROLS
HOUSING
INLET
BOOST ELEMENT /
CONTROL HOUSING
(PP120E TO PP300E
MODELS ONLY)
NOTE: PRIMARY HEATING COIL
FITTED ON PP100B TO PP300B
MODELS ONLY
SECONDARY
RETURN
TAPPING (IF
REQUIRED)
BALANCED
COLD WATER
CONNECTION
(IF REQUIRED)
FIG. 5 Typical installation - schematic
FIG. 6 Electrical Connections (Schematic)
B
R
O
W
N
B
L
U
E
G
R
E
E
N
/
Y
E
L
L
O
W
SLEDOM TCERIDNISLEDOM TCERID
Note: On models fitted with two or three elements each element must be
wired individually in accordance with the diagram above.
THERMOSTAT
EARTH
CONNECTION
FUSED (13A) DOUBLE
POLE ISOLATING
SWITCH
A
B
1.5mm
2
3 CORE
HOFR SHEATHED
CABLE
1
2
GREEN/YELLOW
13 AMP MAINS
SUPPLY. 1.5mm
2
MIN. CABLE SIZE
TO INDIRECT SYSTEM
CONTROLS JUNCTION
BOX - SEE FIGS. 7/8
GREEN/
YELLOW
BROWN
BLUE
3
DIRECT THERMOSTAT
B
A
1
1
2
2
3
INDIRECT THERMOSTAT
INDIRECT THERMAL CUT-OUT

Related product manuals