EasyManua.ls Logo

Santos 01 - Page 32

Santos 01
Print Icon
To Next Page IconTo Next Page
To Next Page IconTo Next Page
To Previous Page IconTo Previous Page
To Previous Page IconTo Previous Page
Loading...
SANTOS : User and maintenance manual
98101 US 3.2 - 10 2010 13 / 19 www.santos.fr
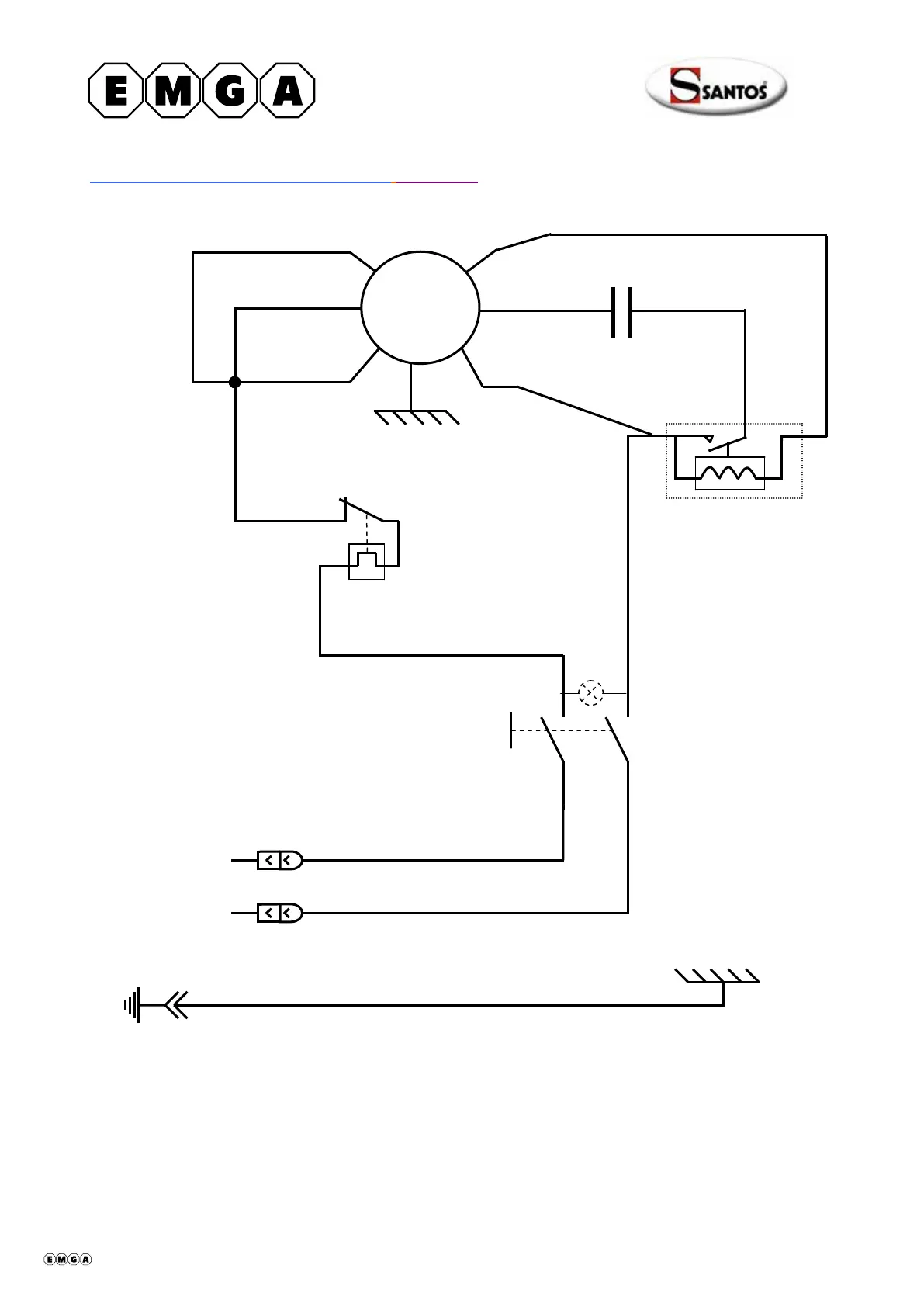
Wiring diagram 100-120V 50/60Hz Model #4
4
3
2
Starter relay
Blue
~
On/Of
f
White
White
White
White
Green/yellow
Black
White
White
Capacitor
M
Y
ellow
White
Red
Brown
Black
Thermal overload
protecto
r
408001-12 en ma 2010.10 13/19

Table of Contents

Related product manuals