EasyManua.ls Logo

Santos 18 - Wiring Diagram 220-240 V

Santos 18
21 pages
Print Icon
To Next Page IconTo Next Page
To Next Page IconTo Next Page
To Previous Page IconTo Previous Page
To Previous Page IconTo Previous Page
Loading...
SANTOS: Operating and servicing manual
98 118 EN 3.5 - 07 2013 17 / 21 www.santos.fr
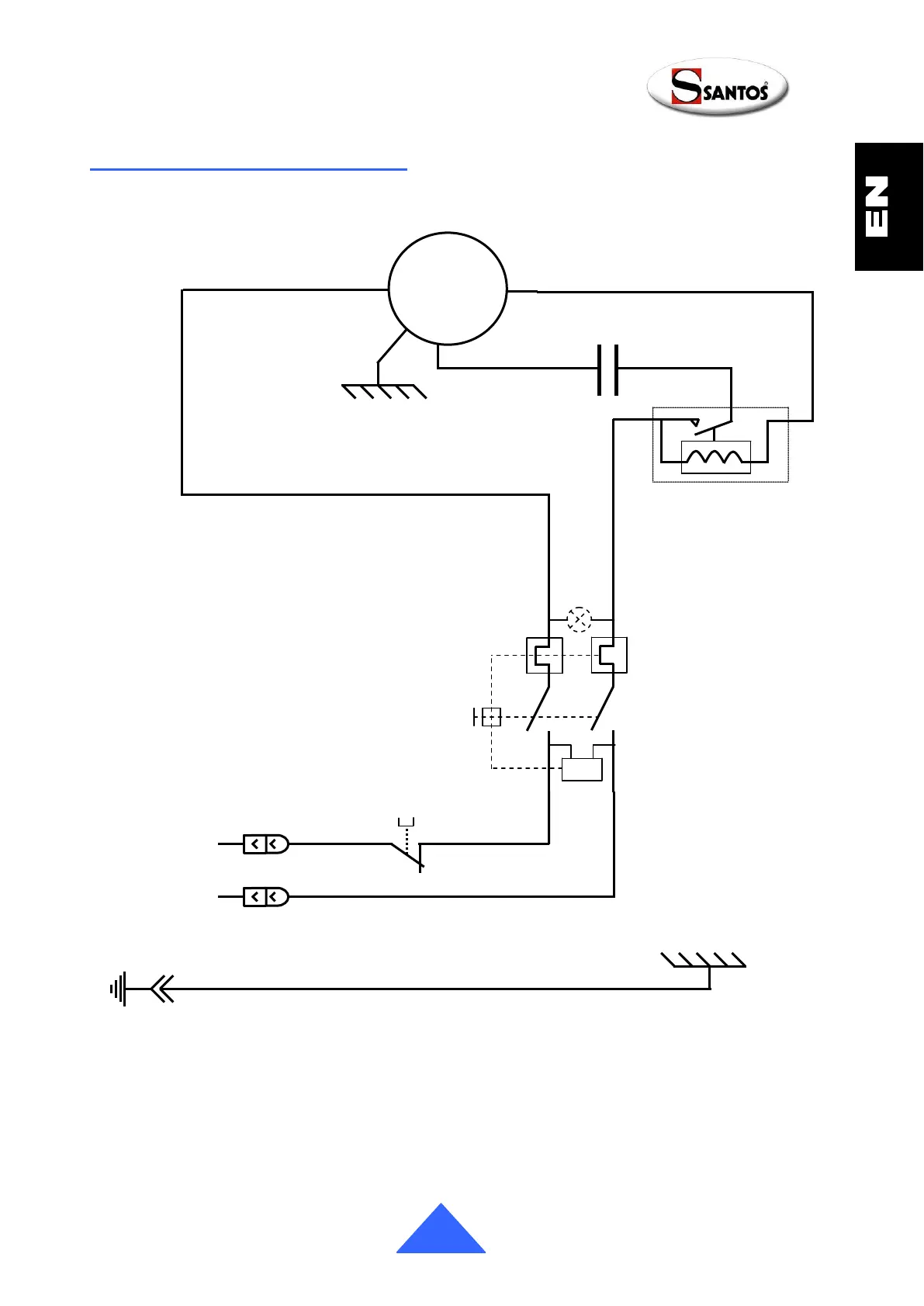
Wiring diagram 220-240V~ 50/60Hz
4
3
2
Starting relay
Black
M
Brown
White
~
On/Off
White
White
White
White
Capacitor
U<
P2
3
P1
4
Cover safety
system
White
Green / Yellow

Related product manuals