EasyManua.ls Logo

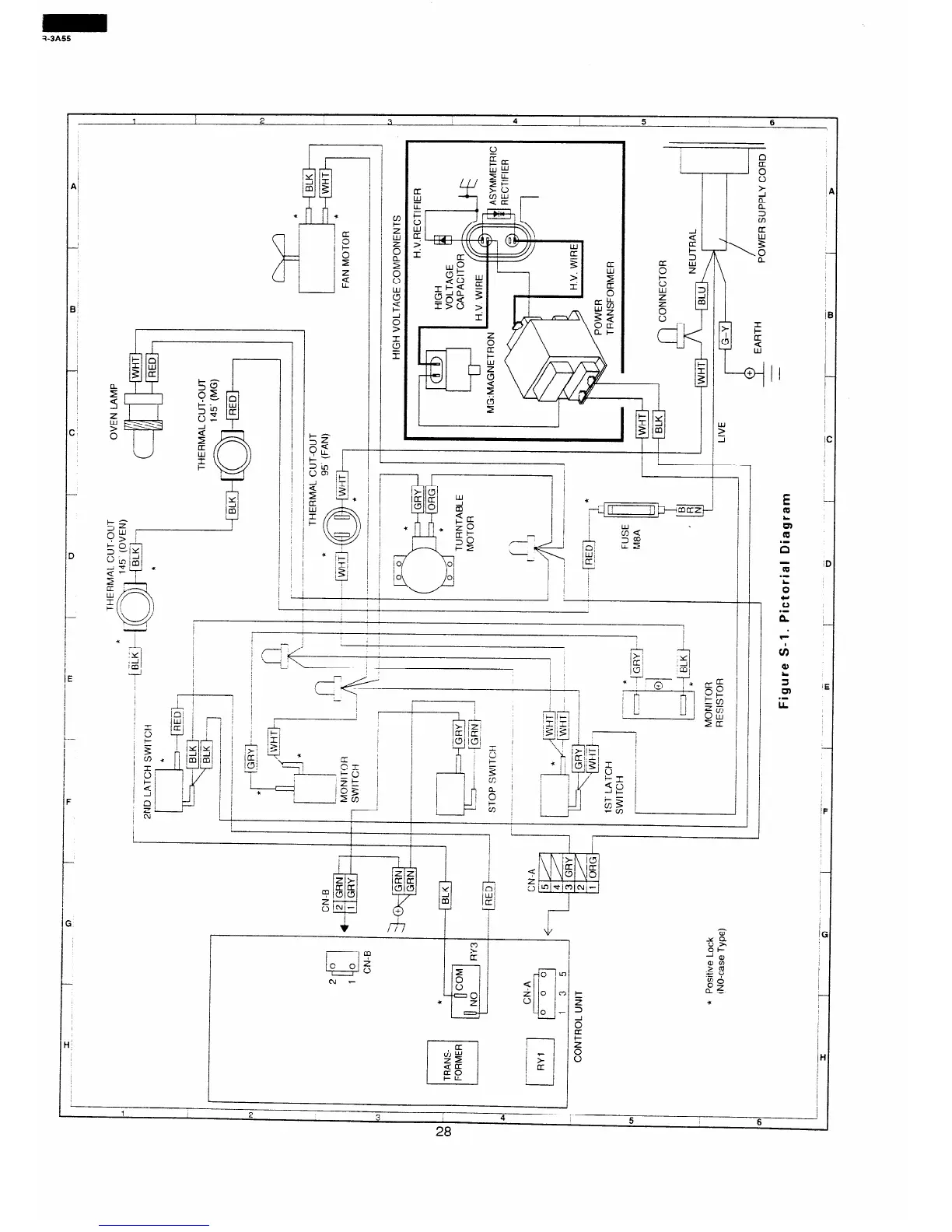
Sharp R-3A55 - Pictorial Diagram

Sharp R-3A55
40 pages
Print Icon
To Next Page IconTo Next Page
To Next Page IconTo Next Page
To Previous Page IconTo Previous Page
To Previous Page IconTo Previous Page
Loading...
I
1
2
3 4
!
5
6
I(
E -
Q
;;r
m
.-
n
Yi
it
.-
G
CI
u
.-
n
c
IF
/H

Table of Contents

Related product manuals