EasyManua.ls Logo

Sharp RP-30H - Page 10

Sharp RP-30H
14 pages
Print Icon
To Next Page IconTo Next Page
To Next Page IconTo Next Page
To Previous Page IconTo Previous Page
To Previous Page IconTo Previous Page
Loading...
-*
.EDI
-OR
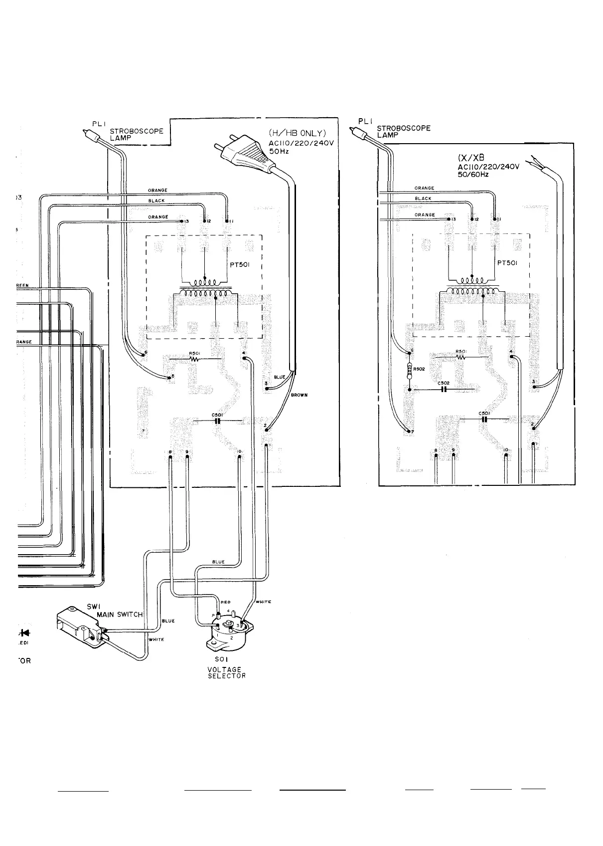
so
I
VOLTAGE
SELECTOR
PRINTED WIRING BOARD
12
PLI
(X/XB
Only)
1Wpd/;12,20/24OV

Related product manuals