EasyManua.ls Logo

Sharp XL 1700 - Executive Microsystem - Page 21

Sharp XL 1700 - Executive Microsystem
56 pages
Print Icon
To Next Page IconTo Next Page
To Next Page IconTo Next Page
To Previous Page IconTo Previous Page
To Previous Page IconTo Previous Page
Loading...
– 21 –
XL-1700/1700C
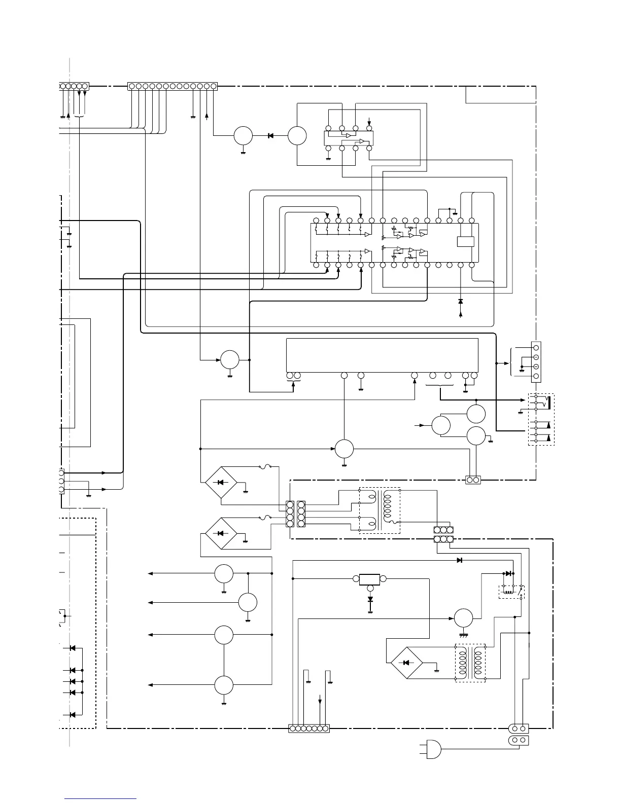
Figure 21 BLOCK DIAGRAM (3/3)
VOLTAGE
REGULATOR
3
1
3
2
1
AC INPUT
SOCKET
AC120V,30Hz
AC 120V,60Hz
AC POWER SUPPLY CORD
POWER
TRANSFORMER
(SUB)
CNP681
SO651
IC681
AN78L05
CONSTANT
RLY601
T681
D681~D684
Q683
1
2
3
4
1
2
3
4
3 2
2
1
POWER
TRANSFORMER
(MAIN)
TF
T651
2.5A 125V
1.6A 125V
CNP651
F652
F653
Q604
Q605
D651~D654
D657~D660
Q105
Q106
Q109
Q108
Q103
Q104
Q101
Q102
Q603
Q601
Q602
Q606
Q607
CD +B
+B
+B
+B3
CD_7.2V
+B1
+B2
+B3
+B4
+B3
M_12V
A_12V
5
12910 11 3 7 4 2
IN1
POWER
–GND1,2
VCC
OUT1
FIL
OUT2
GND
IN2
POWER AMP.
IC101
LA4282
L-CH
L-CH
R-CH
R-CH
R-CH
L-CH
SPEAKER TERMINAL
+
+
SO601
HEADPHONES
1
2
3
4
5
9
10
J601
VSS
VDD
IC401
LC75342M
15
14
13 12
11
10
9
17
18
19
20
21
22
23
24
25
26
27 28
29
16
8
7
6
5
4 3 2 1
CE
DI
30
CL
LOGIC
TUN L
CD L
TUN R
R-CH OUT
R-CH OUT
L-CH OUT
R-CH IN
L-CH IN
L-CH OUT
A_12V
NC
FUNCTION/VOLUME
EQUALIZER
AUX R
AUX L
CD R
MUTE
VOLTAGE
REGULATOR
+B6
L
IL
U
P UNIT
D_GND
MAIN PWB
+B4
+B2
+B
Q201Q203
2
3
1
A_GND
CD_L
CD_R
1 2 3 4 5
1
12 11 10
9 8 7 5 6 4 2 3
13
P_MUTE
CD +B
CL
DI
CE
DO
FM ST
SD
A_GND
TUN R
TUN L
D
_
GND
A_12V
D_GND
SURROUND
M
P
WB
FROM
DISPLAY PWB
5 6 7 8
4 3 2 1
SURROUND
CONTROL
1
2
PROTECT
P_STB
FROM
DISPLAY PWB
1 2 3 4 5 6 7
M_GND
M_12V
USWD_5.6V
P_CONT
D_GND
FROM
DISPLAY PWB
KIA4558P
CNP803
CNP702
IC201
CNP703
CNP701

Related product manuals